中心议题:
- 过电流?;さ牡谋匾?/strong>
- 过电流保护熔断体和熔断器支持件的选择
- 过电流?;と鄱咸宥疃ǖ缌鞯难≡窈桶沧拔恢靡?/strong>
应用于光伏阵列?;さ娜鄱咸逯С旨Ψ弦韵乱螅?/p>
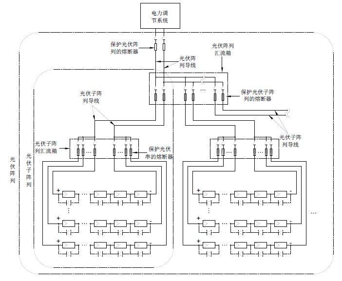
对于光伏子阵列的?;?,熔断器应安装在光伏子阵列导线连接到光伏阵列导线的位置,如光伏阵列汇流箱等光伏连接箱位置,且正负极位置都要安装,如下列光伏系统简图所示。熔断体的额定电流应在1.25-2.4ISC S—ARRAY的范围内,ISC S—ARRAY是指光伏子阵列在标准测试条件下的短路电流,其等于光伏串短路电流ISC—MOD的n倍,n是子阵列中并列的光伏串数。 鉴于相关的IEC62548标准内容已经基本确定、IEC60269-6标准本身也需要完善,现在IEC对2010年出版的IEC60269-6 光伏系统?;び萌鄱掀鞅曜甲髁嗽俅涡薷摹P薅└澹–D)已经发出给各成员国,最主要的变化包括两点,其一是修改额定电流为32A以下(含32A)的熔断体的约定熔断电流和约定不熔断电流,原来要求熔断体通过1.45倍额定电流时应在1个小时内熔断,且通过1.13倍额定电流时不应在1个小时内熔断,修改后,要求通过1.35倍额定电流时应在1个小时内熔断,且通过1.05倍额定电流时不应在1个小时内熔断。修改后,对于额定电流32A以内的光伏熔断体,IEC规格和UL规格几乎完全相同了。另一点是在其附录B B【光伏熔断体?;す夥榧凸夥秸笥τ弥改稀恐校黾恿巳鄱咸宥疃ǖ缌髦笛≡裰傅?,其内容即为上述归纳出的IEC62548标准中关于过电流?;ざ疃ǖ缌鞯难≡穹椒ǖ?。 标准的变化反映出了两个需要重视的问题,其一,太阳能光伏发电系统光伏板的发电量设计一般不会超出11A, 通常应用于光伏发电系统汇流箱的熔断器的额定电流规格不会超出20A,应用最多的是在8-15A范围内,所以都属于其约定熔断电流和约定不熔断电流参数要调整的系列范围。也就是说,对于汇流箱中保护光伏串的熔断器要求在更小的故障电流条件下就能断开,原来要求当故障电流大小为熔断体的额定电流值的1.45倍时,熔断体应在1个小时内断开,现在IEC则希望要求故障电流为其额定电流值的1.35倍时熔断体就在1个小时内断开,这样对光伏板的保护将更为有效,当然也对熔断体就提出了更高的要求。所以、从?;び行院涂煽啃钥悸?,汇流箱中的熔断器应优先选择那些在电流为额定电流值的1.35倍时就能在1个小时内熔断的断熔断体,现在这些要求更高并被UL等第三方安规机构确证的产品有如BUSSMANN的PV-xA10 、HOLLYLAND的HC10PV系列等。 要实现更安全可靠的?;?,除优先选择约定熔断电流更低的熔断器外,对熔断体额定值的大小选择则是另一个要重视的问题,对于应用于光伏串?;さ娜鄱掀?,UL标准NFPA 70TM National Electrical Code第690条“太阳能光伏系统”中提出该熔断体的额定电流应选择大于等于1.56Isc,Isc为光伏串最低温度时的最大短路电流,在此、其熔断体规格是UL标准的光伏熔断体。对于IEC规格的光伏熔断体,此前IEC没有具有具体规定的相关标准,本文作者曾提出了对于IEC光伏熔断体的额定电流按照1.42 Isc选择,并发表刊登在《太阳能》2011.09期的“光伏阵列保护用熔断器的选择分析”一文中。现在IEC62548标准中提出了光伏阵列过电流保护的安全要求、并作出了详细的规定,这样、对于IEC规格的光伏熔断器的应用就有了一个明确的指导规范,这将极大地利于广大从事光伏系统的设计工程师设计借鉴,保证选型设计更合理、可靠。
《光伏发电机组装置和安全要求》正式标准预计在2012年下半年或2013年发布,本文对IEC62548标准中涉及的过流?;げ糠纸泄槟?,从过流?;と鄱咸搴腿鄱掀髦С旨⒐缌鞅;と鄱咸宥疃ǖ缌鞯确矫娼舛凉夥罅斜;と鄱掀鞯难≡?。
随着太阳能光伏发电的装机容量的不断攀升,光伏阵列的?;げ欢系玫街厥?。据了解,IEC62548 Ed.1 .0《光伏(PV)发电机组装置和安全要求》(《Installation and safety requirements for photovoltaic PV) generators》)的CDV(委员投票稿)在2011年9月16日已投票通过,其CCDV(Draft Circulated as Committee Draft with Vote)也计划在今年7月份IEC中央办公室发布,也就是说,关键的技术层面内容已确定,正式标准估计在2012年下半年或2013年将会发布。另外,光伏熔断器标准IEC 60269-6 Ed.1的再次修改也在进行中。新标准的诞生和已有标准的修改,都体现了最新的技术要求,体现了先进性,很值得工程技术人员研究重视,保证选型设计更合理和可靠。
IEC62548覆盖了功率50W以上、开路电压30V以上的所有光伏发电机组。对IEC62548标准中涉及的过电流保护部分归纳如下:
1.过电流?;さ牡谋匾裕?/strong>光伏阵列中发生在光伏板、光伏连接箱或光伏板接线部分的短路,和那些发生在光伏阵列接线的接地故障,都可能产生过电流。光伏系统中的故障电流不能断开其中的过电流?;て骷墓夥罅?,将有可能产生电??;对于光伏板和相关的设备制造商要求提供过电流?;さ模雌湟筇峁┍;ぃ欢杂谥圃焐堂挥泄娑ü缌鞅;さ脑蛞勒誌EC62548标准中要求设置过电流?;?。
光伏熔断器标准IEC 60269-6中则还提出,光伏逆变器故障产生的回击电流,在光伏熔断器的额定分断能力范围内的,光伏熔断器也能提供?;?,避免对阵列电缆和光伏板的损害。
2.过电流?;と鄱咸搴腿鄱掀髦С旨难≡瘢?/strong>由于温度越低光伏板的开路电压越大,考虑到该特点,光伏阵列、光伏子阵列、光伏串和光伏板的最大电压,应根据安装地点预期的最低气温按光伏板制造商的说明来修正,对于光伏板制造商没有提供修正方法的,应依照标准要求修正确定光伏阵列的最大电压。IEC62548标准中规定的修正系数如下表。
单晶硅和多晶硅光伏板最大电压修正系数

应用于光伏阵列?;さ娜鄱咸逵Ψ弦韵乱螅?/p>
3. 过电流?;と鄱咸宥疃ǖ缌鞯难≡窈桶沧拔恢靡蟮?/strong>
对于光伏串的?;ぃ鄱掀饔Π沧霸诠夥?a target="_blank" style="text-decoration:none;" >导线连接到光伏子阵列导线的位置,如子阵列汇流箱等光伏汇流箱位置,且正负极位置都要安装,如下列光伏系统简图所示。熔断体的额定电流应在1.4-2.4ISC—MOD的范围内,ISC—MOD是指光伏板或光伏串在标准测试条件下的短路电流,是光伏板制造商规定在产品铭牌上的规格值。在此要注意的是,对于一些光伏板,在其工作的前几周或前几个月,其ISC—MOD比名义值要高些。
下页内容:过电流?;と鄱咸宥疃ǖ缌鞯难≡窈桶沧拔恢靡?br />
[page]
对于整个光伏阵列的保护,熔断器应安装在光伏阵列导线和应用电路导线连接位置,一般安装在电池和电池组与充电控制器之间,并尽可能靠近电池位置安装,如下列光伏系统简图所示,是用于?;は低澈偷枷?,防止其他地点光伏阵列或其他连接的电源,如电池或电池组等故障电流的流入,如果熔断体的额定值很靠近下限选定,则对光伏阵列导线和充电控制器都提供了?;?,这时、光伏阵列和充电充电控制器之间的光伏阵列导线不需要再为之设置?;?,同样,正负极位置都要安装。该位置熔断体的额定电流应在1.25-2.4ISC ARRAY的范围内,ISC ARRAY是指光伏阵列在标准测试条件下的短路电流,其等于光伏串短路电流ISC—MOD的N倍,N是阵列中并列的光伏串总数。对于额
定电流很大的,可能没有对应的熔断器规格,则通常采用过电流?;ぜ痰缙鞯绕渌缌鞅;て骷?。

光伏系统简图




