【导读】功率半导体的热管理对于元件运行的可靠性和使用寿命至关重要。本设计实例介绍的爱普科斯(EPCOS)负温度系数(NTC)和正温度系数(PTC)热敏电阻系列,可以帮助客户可靠地监测半导体元件的温度。
功率半导体在电子世界承担着重任,其热管理对于元件运行的可靠性和使用寿命至关重要。为此,TDK集团推出一系列爱普科斯(EPCOS)负温度系数(NTC)和正温度系数(PTC)热敏电阻,帮助客户可靠地监测半导体元件的温度。
功率半导体会产生热损失,损耗功率范围下至几瓦上至千瓦不等。为对功率半导体进行热管理,在设计时会将功率半导体组件安装在一个块散热片上,以便于更加高效地进行散热。散热片导电能力的单位为K/W。该数值越小,表示热耗散越大。若已知某一半导体出现最大热耗散和最高的预期环境温度,再考虑相关的接触热阻,则可判断所需的散热片类型。
若单独通过对流产生被动式热耗散,则在较短时间内就会达到温度限值。如果芯片面积较小而功耗较大,则不可能通过此种方法确保能够进行充分的冷却。此外,散热片尺寸将导致装置难以获得紧凑型结构。唯一的补救方法是采用风冷式风扇或者水冷式热交换系统,且运行时无须额外调节。
在大多数应用中,包括计算机和笔记本中使用的电源单元和变流器等,功耗均与负荷挂钩。为改善能源平衡,防止产生不必要的噪音,我们建议在大多数应用中,仅需在达到某一特定的温度限值后才进行主动式热耗散。爱普科斯(EPCOS)热敏电阻拥有众多型号,适于在各类应用中检测温度限值。在热敏电阻基础技术方面,正温度系数(PTC)和负温度系数(NTC)热敏电阻之间存在显著差异,二者的电阻阻温曲线具有本质差异(见图1)。

图1:正温度系数(PTC)和负温度系数(NTC)热敏电阻的电阻特性。
在超出某一特定温度时,正温度系数(PTC)热敏电阻(上图)的电阻出现急剧升高,故而适合用作温度限值传感器,而负温度系数(NTC)热敏电阻的电阻则呈线性关系,故而适用于温度测量。
正温度系数(PTC)传感器提供可靠的温度监控
正温度系数(PTC)热敏电阻具有陡峭的曲线,适用于监测温度限值,并在达到某一设定温度后启动风扇。正温度系数(PTC)温度特性还具有另一个优势,即正温度系数(PTC)热敏电阻能够进行串联,在作为温度传感器使用的过程中,能够轻而易举地监测多个热区,只要某一串联的正温度系数(PTC)传感器超过特定的温度限值,电路将进入到高阻状态。这一原理同样适用于笔记本,为便于监测主处理器,图形处理器和其它发热元件均应采用贴片的PTC。
正温度系数(PTC)传感器还能够进一步运用于三相电机绕组的热监测。为此,TDK集团推出一系列特殊型号,这些特殊型号能够按照相应的要求进行组装,并能轻易地与绕组进行集成。图2表示供限温监测使用的正温度系数(PTC)传感器。

图2:爱普科斯(EPCOS)正温度系数(PTC)传感器。图中分别为:安装在印刷电路板上的SMT正温度系数(PTC)传感器、与电机绕组进行集成的正温度系数(PTC)传感器、安装在散热片上带接线端子的正温度系数(PTC)传感器。
切换原理:记录温度限值
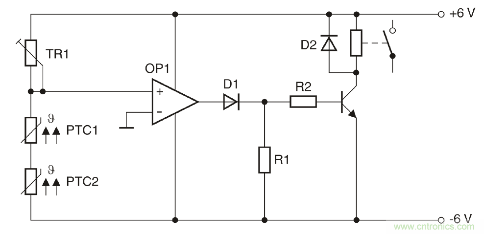
图3所示为由两个串联正温度系数(PTC)传感器组成的一个简单电路。TR1与两个正温度系数(PTC)传感器组成一个分压器,该分压器能够提供运算放大器的非反相输入,运算放大器则充当比较器的角色。在设置TR1时,最大值应约等于常温电阻的两倍。TR1还能够相应地进行微调。在冷态下,非反相输入端将出现电位,这一电位相比反相输入端电位具有较高的负电位。这意味着比较器输出端出现负电压。若某一个或两个正温度系数(PTC)传感器达到相应的温度限值,则分压器的电位将出现变化,比较器将进行切换,并发送一个正输出信号,进而切断晶体管。
图3为用于监测两个热区的电路:例如,当超过温度限值后,一台风扇将自动开启。

图3:采用正温度系数(PTC)传感器监测温度的电路。
图3为用于监测两个热区的电路: 例如,当超过温度限值后,一台风扇将自动开启。
一个传感器探测两个温度
除正温度系数(PTC)热敏电阻外,负温度系数(NTC)热敏电阻也能够用于温度监测。需要线性特征的应用中,主要采用负温度系数(NTC)热敏电阻。
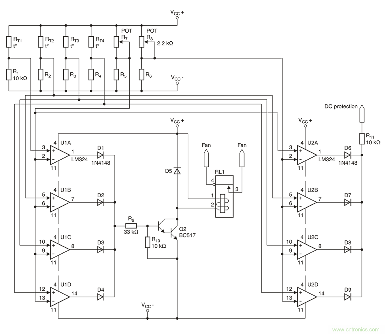
下述实例将展示负温度系数(NTC)热敏电阻如何可靠地进行温度监测,在该实例中,负温度系数(NTC)热敏电阻用于监测高性能音频结束阶段时的两个温度。为保证尽可能小的外壳尺寸,8个采用TO-3封装的输出晶体管连同发射极电阻均共同安装在一个联合冷却风扇装置上。4个独立的散热片则采用点对称的方式进行布置。在每一个散热片上均安装两根功率晶体管(图4)。
在本设计中,四个散热片均必须进行热检测。

图4:含风扇/冷却装置。
输出晶体管的热监测问题需特别关注,因为此类输出晶体管安装在4个散热片之上,且4个散热片均相互绝缘隔热,确保每个散热片均单独进行监测。这样做的原因在于,即使晶体管的尺寸足够大,公差也会造成负荷分布不均匀的情况。在下述两个阶段都必须进行热监测:当一个或多个散热片到达85℃时,风扇必须自动开启,而当温度达到100℃时,必须进行甩负荷。
通过一个温度传感器就能同时实现这一双重功能。爱普科斯(EPCOS)K45或M703系列的负温度系数(NTC)传感器应运而生。
如图5所示, 得益于接线片( 左图) 或螺栓( 右图) , 此类爱普科斯(EPCOS)负温度系数(NTC)传感器能 够为散热片提供一个较好的热触点。

图5:爱普科斯(EPCOS)负温度系数(NTC)传感器。
如图5所示,得益于接线片(左图)或螺栓(右图) ,此类爱普科斯(EPCOS)负温度系数(NTC)传感器能够为散热片提供一个较好的热触点。
4个散热器(B57045K0103K000)均选用R为10k?的爱普科斯(EPCOS)K45系列热敏电阻。根据数据表格的规定,在85℃时,R/R比值为0.089928,这将产生一个900?左右的电阻。而在100℃时,所产生的电阻约为500?。为进行双重温度检测,需采用一个带两个比较器的电路。实际完成的完整电路请参见图6。

图6:音频结束阶段的双重温度?;?。
2个开关阈值的参考值将通过2个微调器,即R7和R8(分别为2.2k?)进行设置。如上所述,两个微调器将分别产生900?或550?的电阻。至于8个所需的比较器(U1A-U1D以及U2A-U2D),则采用经济型LM324放大器。
在满负荷跳线模式下进行的一个持续数小时的测试表明,风扇能够在85℃时可靠地进行开启。由于系统具有相对较低的热量期限,因此无需采用常用的滞回比较器电路。为测试高温环境下的绝缘情况,在风扇断开后立即对结束阶段展开检测,检测到的安全断开温度为103℃。通过对R8进行微调,能够将这一数值精确地调整为100℃。
由于爱普科斯(EPCOS)负温度系数(NTC)和正温度系数(PTC)传感器具有各种型号,同时兼具不同的特性、设计和固定方式选项,因此能够在几乎所有可能的应用中可靠地完成热管理工作。
本文转载自电子技术设计。
推荐阅读:



