【导读】本文是一份工程,描述了利用 InnoSwitch3-CE 系列 IC 中的 INN3168 的 1.5 A、30 V 输出嵌入式电源。该设计展示了由于高集成度而可能实现的高功率密度和效率,同时仍然提供卓越的性能。
本文是一份工程,描述了利用 InnoSwitch3-CE 系列 IC 中的 INN3168 的 1.5 A、30 V 输出嵌入式电源。该设计展示了由于高集成度而可能实现的高功率密度和效率,同时仍然提供卓越的性能。
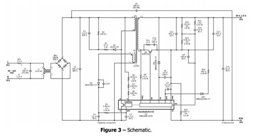
电路说明

输入 EMI 滤波
保险丝 F1 隔离电路并提供元件故障保护,共模扼流圈 L1 和 X 电容器 C1 提供 EMI 衰减。桥式整流器 BR1 对交流线路电压进行整流,并在输入电容器 C2 上提供全波整流直流电。电容器C6 提供共模噪声滤除。

InnoSwitch-CE初级
变压器初级的一端连接至整流直流母线,另一端连接至 InnoSwitch3-CE IC (U1) 内部的集成功率 MOSFET。由于变压器漏感的影响,由 D1、R4、R3 和 C3 形成的低成本 RCD 钳位限制了峰值漏极电压。该 IC 是自启动的,在首次施加交流电时,使用内部高压电流源为 BPP 引脚电容器 C5 充电。在正常操作期间,初级侧??橛杀溲蛊魃系母ㄖ谱楣┑?。其输出配置为反激式绕组,使用二极管 D2 和电容器 C4 进行整流和滤波,并通过限流电阻器 R5 馈入 BPP 引脚。
电阻器 R6、R7 和 R8 提供线电压检测并向 U1 提供电流,该电流与电容器 C2 两端的直流电压成正比。在大约 100 V DC 时,流经这些电阻器的电流超过线路欠压阈值,从而使能 U1。在大约 420 V DC 时,流经这些电阻器的电流超过线路过压阈值,从而导致 U1 禁用。
InnoSwitch-CE IC 次级
InnoSwitch-CE 的次级侧提供输出电压、输出电流感应并驱动 MOSFET,从而提供同步整流。
IC 的次级侧通过次级绕组正向电压或输出电压自供电。输出电压为器件供电,通过 VR2 馈入 VO 引脚,从而?;?VO 引脚不达到 27V 额定值,因为输出额定电压为 30V。它将通过内部稳压器为去耦电容器 C7 充电。
OVP 检测齐纳二极管 VR3 通过 R16 提供次级侧输出过压?;?。电阻器 R13 和 R14 形成检测输出电压的分压器网络。INN3168C IC 具有 1.265 V 的内部基准。电容器 C9 可对影响电源运行的高频噪声进行去耦。输出电流由 R10 检测,阈值约为 35 mV,以减少损耗。一旦超过这些电阻器上的电流检测阈值,该器件就会调整开关脉冲的数量以维持固定的输出电流。电容器 C8 ?;?U1 免受 ESD 影响。
免责声明:本文为转载文章,转载此文目的在于传递更多信息,版权归原作者所有。本文所用视频、图片、文字如涉及作品版权问题,请联系小编进行处理。
推荐阅读:




