【导读】关于双电源的注意事项:毫无疑问,许多模拟电路都可以在单电源环境中实现,而且这种方法很有优势。然而,我个人的看法是,当使用双极电源时,模拟电路更直接、更直观。我是不愿意用不必要的电源电路使设计复杂化的人,但本文介绍的电荷泵电路非常简单紧凑,它使双极性电源成为许多模拟和混合信号设备的可行选择。
本文介绍并讨论了 ±5 V 无电感器电源的原理图设计。
我近写了一篇关于电荷泵 DC/DC 转换器的文章,即通过周期性地将电荷泵送到电容器而不是通过电感器切换电流来产生输出电压的 DC/DC 转换器?;诘绾杀玫牡缪沟鹘谑歉<幕诘绺衅鞯姆椒ǖ闹匾娲桨福坏绾杀玫缏?br style="padding: 0px; margin: 0px auto;"/>
更简单,更便宜;
需要更少的PCB面积;
在低负载电流下提供出色的效率;
和不要产生尽可能多的辐射 EMI。
电荷泵稳压器的主要限制是输出电流;当您需要超过 50–100 mA 的电流时,基于电感器的开关是更好的选择。然而,对于许多低功率电子设备或子电路来说,50 mA 的电流已经足够了,在我看来,对基于电感器的 DC/DC 转换的关注导致许多设计人员忽略了一个可能更优越的替代方案。
USB 输入,±5 V 输出
我为采用 5 V 输入并生成 +5 V 和 –5 V 输出轨的电源模块创建了一个参考设计。为不同的电压修改此电路并不困难,但我认为 5 V 至 ±5 V 配置在许多应用中可能很有用,因为 5 V 是您从 USB 电源获得的电压(几乎随处可用)并且因为 ±5 V 适用于范围广泛的模拟电路。此外,如果您想使用 LDO 生成 3.3 V,5 V 是一个很好的起点,因此您可以将正 5 V 电源轨用于模拟电路,并将其调节至 3.3 V 用于数字电路。
关于双电源的注意事项:毫无疑问,许多模拟电路都可以在单电源环境中实现,而且这种方法很有优势。然而,我个人的看法是,当使用双极电源时,模拟电路更直接、更直观。我是不愿意用不必要的电源电路使设计复杂化的人,但本文介绍的电荷泵电路非常简单紧凑,它使双极性电源成为许多模拟和混合信号设备的可行选择。
LTC3265
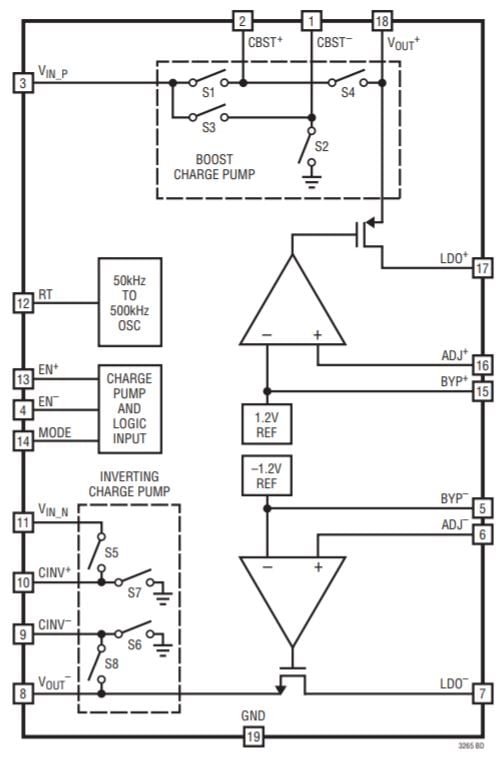
该电路的元件是Linear Tech/Analog Devices 的LTC3265。

图表取自LTC3265数据表。
它是一个高度集成的部件,包含一个倍压电荷泵、一个电压反相电荷泵和两个线性稳压器。以下是我如何生成对称的低噪声轨道:
输入电压馈送到倍压电荷泵。
双电荷泵的输出馈送到反相电荷泵。
使用 LDO 将倍压和反相电荷泵的输出调节到所需的电压。

还有其他方法可以实现 LTC3265。您可以将输入电压反相,然后将输入电压和反相电压用作双极电源轨,或者将输入电压反相并加倍,然后使用 LDO 仅调节加倍的电压,或者使用加倍的电压为逆变器供电,并且将双倍和反相输出直接连接到负载(即不使用 LDO)。
但是,在大多数情况下,我在参考设计中使用的配置更可取:
用途广泛:倍压器和反相器产生±10 V后,只需更换两个电阻即可选择不同的终输出电压。LDO 电压设置如下:
V_{LDO+}=1.2V imesleft(frac{R_3}{R_1}+1 ight) V_{LDO-}=-1.2V imesleft(frac{R_4 {R_2}+1右)
使用 LDO 产生输出轨有助于抑制电荷泵开关动作产生的噪声。
LDO 还确保输出轨具有稳定的电压,即使输入电压存在显着变化也是如此。
在我们讨论原理图的其他方面之前,我应该提到一个细节:我将电荷泵称为“倍增”和“反相”,但整个故事有点复杂。LTC3265 可以工作在突发模式或开环模式。在开环模式下,升压电荷泵将其输入电压增加两倍,反相电荷泵将其输入电压乘以负一。然而,在突发模式下,这些因素略?。篤 BOOST = 0.94 × 2 × V IN_BOOST和 V INV = –0.94 × V IN_INV。不过,这并没有真正影响我的电路,因为微小的差异不会改变 LDO 产生的电压。
原理图细节
这是我的无电感双极电源的完整原理图:

电源通过典型的 USB Micro-B 连接器进入。
我在输入端加入了一个大电容,因为当电路板的输入电压通过电缆和/或未知来源时,我总是喜欢有足够的电容。但是,47 μF 电容器会显着增加电路板尺寸和成本(尤其是成本),因此如果您有预算或空间限制,请考虑取消 C1。
RT 引脚和地之间的电阻值决定了 LTC3265 的振荡器频率。我使用了一个电位器,这样我就可以尝试不同的频率。

J3 和 J4 是母接头,可用于插入老式通孔电阻器。这使我能够评估电路在不同负载条件下的性能。
C8 和 C9 不是必需的,但您也可以包括它们,因为它们可以减少 LDO 输出电压中的噪声量。
结论
正如您从原理图中看到的那样,像 LTC3265 这样的部件允许您生成低噪声双极电源,而无需大量的设计工作和一长串元件。(我假设 LDO 会消除大部分开关噪声;我会在有机会测试电路板后确定。)虽然肯定不是大电流电源,但该电路可以提供高达 100 mA(来自每个 LDO 的 50 mA),这对于许多应用来说已经足够了。
免责声明:本文为转载文章,转载此文目的在于传递更多信息,版权归原作者所有。本文所用视频、图片、文字如涉及作品版权问题,请联系小编进行处理。
推荐阅读:





