【导读】本文为大家注意讲解一下汽车电子领域中,汽车的相关集成电路调节器电路设计,有兴趣的同学可以来具体的学习下这种调节器内部电路设计。
集成电路调节器适用于14V、350-d500W外搭铁式硅整流发电机(如配.JF2132N、JF2132A、JF213E发电机用在东风E0109a汽车上)。

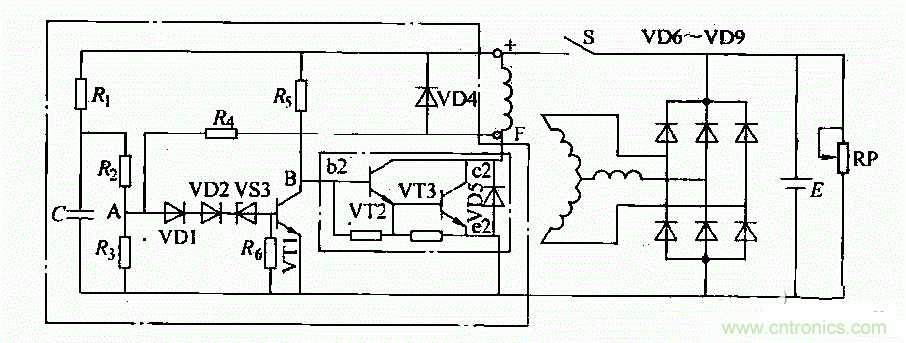
这种调节器内部电路如图所示。调节电路工作原理如下:
1)接通点火开关S后,蓄电池电压加在由电阻Ri、忌、R3组成的分压器上。此时,A点电位低于稳压管VDS的反向击穿电压。因此VS3不导通,晶体管VT1无基极电流而处于截止状态。蓄电池通过R5向VT2提供基极电流,使VT2、VS3导通。电流从蓄电池“+”檄开始,依次经过点火开关S、磁场绕组、VS3(c、e极)、搭铁、回到蓄电池“一”极,构成回路。发电机有磁场电流,开始发电并随转速升高,电压也相应升高。
2)当发电机电压超过规定值(14±0.2)V,A点电压高于稳压管VS3的反向击穿电压时,VS3导通从而使VT1导通。VT1导通时,其集电极电压降低使VT2、VT3截止,切断了发电机磁场电路,使发电机输出电压下降。
3)发电机电压低于规定值时,VS3叉截止.VT1截止,从而VT2、VT3导通,励磁电流又被接通,发电机电压又重新升高。如此反复,使发电机电压稳定在规定值范围内。





