- 自恢复保险丝在总配线架中的过流过压保护方案
- 用户设备中的过流、过压?;し桨?/strong>
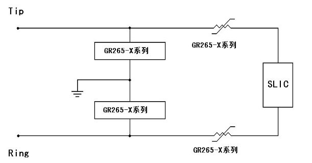
电信线路经常由于电力感应、雷电或与工频电力线路搭接等故障导致中心局中敏感的交换机设备或传输设备损坏。总配线架(MDF)主要用于中心局中,以?;ひ斐G榭龇⑸敝行木种械纳璞覆皇芩鸹?。

目前本公生产的GR265-X和GR600-X 等系列高分子PTC 热敏电阻和半导体固体放电管一起用于总配线架的保安单元中,可以满足过流和过压?;さ囊螅卑镏0驳ピ阒泄ㄐ判幸当曜?YD/T 694-1999-2002、北美 TelcordiaGR-974 及 ITU-T K.20 等标准,典型的使用电路如上图所示。
本公司 GR265 系列热敏电阻中的部分规格还可以满足某些要求快速?;さ牧煊颍缥值缌魑?90 毫安的GR265-090和GR265-090-T规格中的部分产品可以满足 1.0 安培动作时间小于 0.3 秒的要求,保证动作时间小于交换机?;ぴ亩魇奔洌贡;す谈影踩煽?。
[page]
用户设备中的过流、过压?;し桨福?/strong>
本公司提供的GR600-X 系列高分子 PTC 热敏电阻与固体放电管一起应用于各种用户设备,如传真机、56K 调制解调器、电缆、ISDN、ADSL、HDSL 等调制解调器、应答机、POS设备等,可使之满足 UL1950 和FCC68 部分的雷击电涌、电力接触和电力感应等要求。典型的保护电路如图所示,电路中可能需要串接一只电阻,以保证线路中的电流不超过固体放电管最大额定电流。

这样的解决方案具有可以复位、可多次重复提供?;さ挠诺恪Mü褂帽竟綠R600-X 和相应的固体放电管等设计的一次、二次或三次?;さ缏?,还可以使网络设备满足 Telcordia GR-1089 要求。



