【导读】将LVDT(线性可变差动变压器)连接到微控制器可能具有挑战性,因为LVDT需要交流输入激励和交流输出测量来确定其可移动磁芯的位置(参考文献 1 ).大多数微控制器缺乏专用的交流信号生成和处理能力,因此需要外部电路来生成无谐波、幅度和频率稳定的正弦波信号。将LVDT的输出信号的幅度和相位转换为与微控制器内部ADC兼容的形式通常需要额外的外部电路。
将LVDT(线性可变差动变压器)连接到微控制器可能具有挑战性,因为LVDT需要交流输入激励和交流输出测量来确定其可移动磁芯的位置(参考文献 1 ).大多数微控制器缺乏专用的交流信号生成和处理能力,因此需要外部电路来生成无谐波、幅度和频率稳定的正弦波信号。将LVDT的输出信号的幅度和相位转换为与微控制器内部ADC兼容的形式通常需要额外的外部电路。
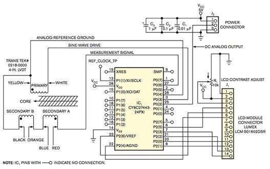
与传统微控制器相比, 赛普拉斯半导体公司 PSoC 微控制器包括用户可配置的逻辑和模拟??椋杉蚧涣餍藕诺纳珊筒饬?。PSoC 设备具有不同寻常的功能,即能够生成模拟信号而无需持续关注 CPU。PSoC 灵活的模拟和数字??榭梢郧?LVDT 并测量其输出,而无需任何外部电路。 图1 显示了LVDT接口的完整电路,以及 图2 显示了 PSoC 微控制器的内部电路块。

图1 单个PSoC可以激励LVDT,将其内核位置数字化,并将数据呈现给外部LCD。
图2 LVDT接口电路需要许多模拟功能。
PSoC 使用成对用户可配置的开关电容??槔词迪执ê偷屯瞬ㄆ?。通过生成方波并通过个开关电容模块内置的调制器将其施加到 PSoC 开关电容滤波器上,可以创建高质量的正弦波。使方波通过以方波基频为中心的窄带通滤波器可消除大部分谐波。
要从PSoC开关电容带通滤波器获得保真度的正弦波形,请使用尽可能高的过采样率(大约33倍)或每个正弦波周期33步。产生的正弦波足够平滑,可以驱动LVDT,从而衰减任何残留的高次谐波。使用可编程增益放大器调整PSoC的内部基准电压源,可在方波进行滤波之前对其进行粗略控制。为了补偿波形的直流失调电压,放大器缓冲2.6V内部模拟地基准,并驱动一个输出引脚,用作LVDT的模拟地回路。
LVDT的输出由一个可变幅度的正弦波电压组成,其相对于正弦波激励电压的相位角经历一个显着的可变偏移,有时超过180°。来自LVDT的信号驱动PSoC的可编程增益放大器之一,其输出馈送开关电容低通滤波器,然后馈送调制器以进行同步整流。整流信号驱动一个输出引脚和一个PSoC的开关电容ADC。
将LVDT的输出施加到同步整流器,然后施加低通滤波器,产生直流电压,该直流电压可为ADC供电或直接驱动模拟反馈控制系统。在PSoC微控制器中,连接到ADC的低通开关电容滤波器要求相同的采样时钟驱动两个电路,因此PSoC的11位Δ-Σ型ADC的转换速率约为低通滤波器转折频率的一半。同步整流产生的纹波频率是激励频率的两倍,因此更容易用低通滤波器去除。将低通滤波器的转折频率重新定位到激励频率的三分之一,可以将LVDT的输出测量为11位分辨率,标准偏差为1 LSB(有效位)或更低。
将 PSoC 的 24MHz 内部系统时钟与配置为计数器链的逻辑块进行分频,可生成开关电容模拟电路模块所需的所有数字时钟信号。在电源应用或复位后,PSoC 的 CPU 配置所有配置的模拟和数字??椴⒖荚诵?。从那时起,硬件激励LVDT并以500个样本/秒的速度测量其输出,而无需CPU的进一步干预。当 PSoC 的 CPU 以 12 MHz 的频率运行时,处理 ADC 的内务管理和中断消耗不到 CPU 资源的 3%。
PSoC的大量资源仍可用于计算LVDT的位置,并在LCD??樯弦晕谋靖袷较允窘峁?。四个模拟???、五个逻辑??楹托矶郔/O引脚仍然可用,以支持要求更高的应用。 图3 显示可用于添加功能的可配置块。

图3 您可以使用未标记的电路块进行扩展。
免责声明:本文为转载文章,转载此文目的在于传递更多信息,版权归原作者所有。本文所用视频、图片、文字如涉及作品版权问题,请联系小编进行处理。
推荐阅读:
设计基于 GaN 的电源系统的更简单方法:比较市场上的集成驱动器产品



