【导读】本文介绍了抑制电磁干扰使传感器具有良好电磁兼容性的几种设计方法,除此之外,在设计过程中采用对印制电路板合理布线,对元件合理布局,减少传输中的畸变的方法也可以抑制电磁干扰。
保持稳定度

图1:压力传感器
大部分传感器在经过超时工作后会产生“漂移”因此很有必要在购买前了解传感器的稳定度,这种预先的工作能减少将来使用中会出现的种种麻烦。
压力传感器的封装
传感器的封装,尤其往往容易忽略是它的机架,然而这一点在以后使用中会逐渐暴露出其缺点。在选购传送器传一定要考虑到将来传感器的工作环境,湿度如何,怎样安装传感器,会不会有强烈撞击或振动等。
图2:压力传感器封装
选择输出信号
压力传感器需要得到怎样的输出信号:mV、V、mA及频率输出数字输出,取决于多种因素,包括传感器与系统控制器或显示器间的距离,是否存在“噪声”或其他电子干扰信号。是否需要放大器,放大器的位置等。对于许多传感器和控制器间距离较短的OEM设备,采用mA输出的传感器最为经济而有效的解决方法,如果需要将输出信号放大,最好采用具有内置放大的传感器。对于远距离传输出或存在较强的电子干扰信号,最好采用mA级输出或频率输出。
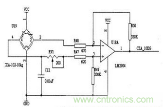
图3:压力传感器电桥检测电路
如果在RFI或EMI指标很高的环境中,除了要注意到要选择mA或频率输出外,还要考虑到特殊的?;せ蚬似?。(目前由于各种采集的需要,现在市场上压力传感器的输出信号有很多种,主要有4-20mA,0-20mA,0-10V,0-5V等等,但是比较常用的是4-20mA和0-10V两种,在我上面举的这些输出信号中,只有2-20mA为两线制,我们所说的输出为几线制不包含接地或屏蔽线,其他的均为三线制)。
选择励磁电压
输出信号的类型决定选择怎么样的励磁电压。许多放大传感器有内置的电压调节装置,因此其电源电压范围较大。有些奕送器是定量配置,需要一个稳定的工作电压,因此,能够得到的一个工作电压决定是否采用带有调节器的传感器,选择传送器时要综合考虑工作电压与系统造价。
是否需要具备互换性的传感器
确定所需的传感器是否能够适应多个使用系统。一般来讲,这一点很重要。尤其是对于OEM产品。一旦将产品送到客户手中,那么客户用来校准的花销是相当大的。如果产品具有良好的互换性,那么即使是改变所用的传感器,也不会影响整个系统的效果。
其他
我们确定上面的一些参数之后还要确认你的压力传感器的过程连接接口以及压力传感器的供电电压;如果在特殊的场合下使用还要考虑防爆以及防护等级。






