中心论题:
- 工业温度测量常用的传感器热电偶介绍。
- 信号处理电路实例分析。
- 用“K”型热电偶对热电偶一数字转换器进行定标。
解决方案:
- 在靠近感测点数字化热电偶输出减小噪声。
- 晶振保证数据的波特率精度。
- 热电偶感测接点与电路电隔离。
热电偶是工业温度测量常用的传感器,它具有精度高、经济和温度宽的特点。热电偶测量其热端和冷端之间的温度差。为了得到热端感测点的绝对温度,必须测试冷端温度和相应地调节热电偶输出。现在,位于热电偶信号处理单元输入端的冷端同温通??烤哂懈呷鹊悸实牟牧掀3?。热导率381W/mK的铜是理想的材料。输入连接必须电隔离,热连路到片上。整个信号处理单元理想上应该处在这种同温环境中。
热电偶信号范围为μV/℃量级,热电偶的信号处理单元对电磁干扰(EMI)敏感,热电偶线往往遭受EMI。EMI增加了接收信号的不确定性和损害所采集温度数据的精度。另外,此连接所需的专门热电偶缆线是昂贵的,假若无意中用另外的缆线替代,则会变得分析困难。
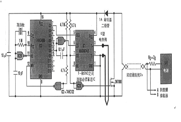
由于EMI与线长度成正比,所以使噪声最小的通常选择是把控制电路靠近感测点,增加1个靠近感测点的远程板或采用复杂的信号滤波和缆线屏蔽。1个比较妙的方案是在靠近感测点数字化热电偶输出(图1).

在此实例中,信号处理电路包括低电平DC放大器、温度传感器、冷端补偿电路、带内部基准的ADC、开路热电偶检测器和报警指示器以及数字输出接口。所有这些功能现在都集成在小的IC中,如Maxim公司的MAX6674和MAX6675。它们的串行输出是热电偶感测点温度的数字表示。
用“K”型热电偶对MZX6674/6675的热电偶一数字转换器进行定标。MAX6674具有0℃~128℃范围,分辨率0.125℃;MAX6675具有0℃~1024℃范围,分辨率0.25℃。这两款IC都包含1个SPI兼容的接口。图1中IC1的SPI由本地脉冲时序产生器(IC2和IC3)驱动,使IC1产生4800波特异步串行字符串(每秒4个字符):1个起始位、11个数据位(MAX6675为13位)、1
个停止位。11(或13)个数据位包括10(或12)位二进制温度数据和1位开路热电偶告警位。晶振保证数据的波特率精度。热电偶感测接点必须与电路电隔离。必须确保在所有时间内IC1工作在-20℃~85℃温度范围内。远程电源和数据接收器通过双绞线连接电路。温度测量IC1内部10位ADC单次转换实现并在缆线上呈现为串行数据字。(鲁)



