中心议题:
- 交流稳频稳压电源的工作原理
- 交流稳频稳压电源的稳定度分析
- 交流稳频稳压电源的系统设计方法
解决方案:
- CVCF的静态设计
- CVCF的动态设计
- CVCF的保护设计
交流稳频电源,由于其幅值和频率稳定度高,波形失真小,输出功率大,在电子、机电行业,特别是在精密加工机械、半导体加工设备的制造、交流仪器仪表的调校、磁性材料的测量等测试系统中,作为激励源或信息源得到广泛的应用,也可以取代传统的电动机-发电机机组,在航天航空航海和精密加工等行业得到应用。本文系统地介绍稳频稳压(CVCF)电源的构成原理,分析CVCF的频率稳定度、相位稳定度及幅值稳定度的影响因素,并介绍CVCF的系统设计方法。
1工作原理
交流稳频电源根据其工作方式可分为波形控制式和逆变器式。波形控制式是将信号源输出的正弦波信号作为基准,采用线性放大器进行功率放大,通过耦合度高的线性变压器与负载相连。这种稳频电源波形失真小,稳定度高。逆变器式与波形控制式的主电路结构基本相同,只是采用开关式逆变器取代线性放大器,通过正弦波脉冲宽度调制技术(SPWM),使主电路中的电力电子器件工作于超音频范围的开关状态,输出正弦波脉宽调制波,然后再通过滤波电路还原成正弦波,这种稳频电源效率高,无噪声。但由于工作在开关状态,有一定的开关干扰,波形失真程度较大,其应用范围受到一定的限制。目前,一般多采用波形控制式稳频电源作为测试激励源,采用逆变器式作为大功率驱动电源。
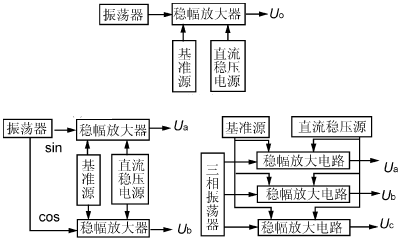
根据输出交流电源的相数,稳频电源可分为单相式,两相正交式和三相对称式。单一输出量的稳频稳压源由于各相间的相移恒定,因此不需要移相调节电路。当输出物理量既要求有电压回路,还要求有电流回路,且电压与电流的相位差要求既能调节又能稳定以适应不同负载时,则相应的稳频稳压/稳流电源应包括电压和电流输出回路。其结构如图1所示。

(a)单相式CVCF (b)两相正交式CVCF (c)三相对称式CVCF
图1 CVCF原理框图
稳频稳压电源的稳幅原理取决于图2所示的稳幅放大电路。其中精密整流电路将稳频稳压源输出的交流电压取样,经整流变换为幅值与输出的交流量成正比的直流电压Uf,稳幅放大电路将此Uf作为幅值反馈电压,并与基准源Uj相比较,取其偏差量Uj-Uf进行积分放大,以改变可变增益放大器的增益。当频率稳定、幅值也稳定的信号源输出的正弦波通过可变增益放大器时,由于其增益取决于偏差量,故使输入到功率放大器的信号幅值改变,从而自动调节其输出的幅值。如由于某一原因使稳压源的输出幅值Uo下降时,则经过精密整流后的幅值反馈电压Uf也降低,使比较器的偏差量增大,经积分放大后,使可变增益放大器的增益提高,从而使功率放大器的输入信号增大,稳频稳压源的输出幅值Uo增大,以达到幅值稳定的目的。

图2稳幅原理框图
波形反馈环是将稳频稳压源的输出量取样后,以负反馈的形式反馈到功率放大器的输入端,使功率放大器的净输入信号为输入信号与反馈信号的偏差。通过这一较强的负反馈以减小功率放大器的非线性失真,使稳频稳压源的输出波形尽量接近信号源的输出波形。
[page]
2CVCF的稳定度分析
2.1CVCF的频率稳定度分析
CVCF的频率稳定度在很大程度上取决于振荡器,因此,设计一个符合要求的振荡器是CVCF的关键之一。
首先,对任一振荡器在不考虑电阻R时,其振荡频率可用一般表达式表示:
如果由于外界条件使L和C分别变化了△L和△C,则频率的偏移量为
△f=-(f△C/C+f△L/L)/2
频率的相对变化量为
△f/f=-(△C/C+△L/L)/2(1)
电感的变化量△L取决于温度和湿度的变化以及机械振动等因素,电容的变化量△C除与湿度和温度的变化有关外,还与电路的杂散分布电容、负载电容、元件的老化失效等因素有关。
其次,振荡回路的有功负载将影响谐振回路的品质因数Q,从而影响振荡频率的稳定度。一般来说,Q值越高,频率稳定度越好,反之频率稳定度越差。而谐振回路的品质因数Q为:
Q=ωoL/R=1/(ωoRC)(2)
可见,振荡回路的有功负载—R的变化,将影响Q值,继而影响频率稳定度,而谐振回路的有功负载R往往取决于导线的电阻、高频集肤效应、磁心的磁滞、涡流损耗及负载电阻等因素。
再次,电路元件的内部相移也将影响频率稳定度。如晶体管由于结电容的存在,以及少数载流子在基区内的扩散时间的影响,使集电极电流总要滞后于基极输入电压的变化,即它们之间存在一个相移角φ,对这一附加相移φ在振荡器中不可能考虑,因而使总相移增大。另外这一相移φ还随电源电压和温度的变化而变化,这些都可能使谐振电路的频率产生偏离。
2.2CVCF的幅值稳定度分析
若将功率放大器,驱动电路和波形反馈电路所构成的闭环看成是CVCF的波形环节,则CVCF的稳幅放大电路是一个单闭环系统。
对于稳幅放大电路,其静态结构如图3所示:K1为波形环节的增益,α为精密整流系数,un为给定基准电压,K2为可变增益放大器的增益 ,所以系统的静特性方程为:
uO=K1unui/(1+αK1ui)(3)
当1+αK1ui ≈ 1时,有uo≈un/α

图3单闭环系统静态结构图
CVCF就是采用改变给定基准电压的方法来实现输出幅度调节的,所以给定基准电压和精密整流电路的稳定性,将直接影响CVCF输出幅值的稳定度。
单闭环控制系统的电压调整率框图如图4所示。该闭环系统中,积分放大器的传递函数为K2/Tos。在un不变时,精密整流反馈系数为α,则反馈系统的基本方程是
△uo/uo=K1(△ui/ui-αK2△uo/T0suo)
经整理后,得
△uo/uo=(K1△ui/ui)/(1+αK1K2/T0s)(4)
因为1+αK1K2/T0s1,则有CVCF的幅值稳定电路的输出幅值稳定度和瞬态响应的动态近似表达式:
△uo/uo≈T0s△ui/αK2ui

图4电压调整率框图
2.3 CVCF的相移稳定度分析
CVCF中常采用图5所示的有源移相电路。图中
U+=( 1/jωC)Ui/(R2+1/jωC)
U-=(UiRf+UoR1)/(R1+Rf)
因为U+=U-,所以经整理得:
(UiRf+UoR1)/(R1+Rf)=(1/jωC)Ui/(R2+1/jωC) (5)
其中φ=φ1+φ2=tg-1ωCR2Rf/R1+tg-1ωCR2
若取R1=R2=Rf=R,则得 K=1;φ=2tg-1ωCR
所以 △φ=2(ωR△C+ωC△R)/{1+(ωCR)2} (6)
可见,相移角φ的稳定度受移相电路中的电容C和电阻R变化的共同作用,它们都受环境因素的影响,同时,电容C的失效,容量减小以及由于集成电路老化致使内部半导体元件的结电容变化等因素,对相移的长期稳定度和短期稳定度指标的影响很大。

图5有源滤波电路
[page]
3 CVCF的系统设计方法
CVCF在设计前,必须明确该系统所要求的技术指标,根据这些指标进行系统的静态和动态设计,从而明确各单元电路应达到的主要技术指标,合理地分析并选择各单元电路的类型,然后进行参数计算,确定电路参数。还要根据电路工作特点,合理设计各种?;さ缏贰?br />
3.1静态设计
就幅值稳定系统来说,CVCF幅值闭环系统框图如图6所示。其中比较环节△u=un-uf乘法输出u1=△uui=ui(un-uf)放大器u2=K1u1=K1(un-uf)ui功率放大u0=K2u2=K1K2(un-uf)ui反馈电路uf=αun所以,静特征方程为:
u0=Kunui/(1+αKui)(7)
式中K=K1K2。其静态结构图如7所示,根据静态特性方程和系统的技术指标要求,可以确定各单元电路的技术指标。如系统的幅值稳定度指标△uo/uo明确后,即可根据特征方程求出给定基准电压un的稳定度指标△un/un为:
△un/un=(αK1K2ui+1)△un/K1K2uiun(8)
当αK1K2ui+11时,有△un/un=α△uo/uo,依此类推可以确定其余各单元电路的技术要求。

图6闭环系统结构图
![]()
图7静态结构图
3.2动态设计
静态设计并没有考虑各单元电路的延时。事实上,各单元电路均可能存在延时,它们将影响系统的动态性能,并可能引起系统振荡。
在幅值闭环系统中,延时最大的是功率放大器,当考虑驱动电路在内的总延时为Ts时,则功率放大器的传递函数为:
K2/(1+Tss)(9)
积分乘法器的传递函数为:
ui(1+Ts)/Ts(10)
反馈电路因有滤波环节,其传递函数为 α/(1+Tns),当忽略小时间常数时,则得系统的动态结构,如图8所示。
![]()
图8动态结构图
当作系统分析设计时,令T=Ts,选择积分乘法器传递函数为ui(1+Ts)/Ts,则校正后的系统开环传递函数为
K′/s(Tns+1)=αK1K2ui/Ts(Tns+1)(11)
所以K′=αK1K2ui/T。因为TSs+1≈TSs,选择积分乘法器的传递函数为ui(1+Ts)/Ts,则校正的开环传递函数为:
K′(1+Ts)/s2(Tns+1)(12)
根据系统最终校正即可确定系统开环放大倍数。
3.3?;ど杓?br />
CVCF的输出功率一般为数百到数千瓦,使得通过功率器件的电流很大。在实际设计中,常采用多只功率器件并联使用。在并联过程中,除了要考虑 均流措施外,还要考虑留有充足的电流储备。除此之外,还要考虑器件的过电流?;?过电压?;?di/dt限制?;ず蚫u/dt限制?;さ?。
对于CVCF来说,上述保护的接口问题需要注意,由于CVCF实际上是一个交—直—交电流变换器,中间经历了整流和逆变两个过程。当逆变过程中某一器件损坏而出现过电流时,势必引起稳压过程中出现过电流,造成整流稳压器件损坏,继而引起电网过电流。为了提高系统的可靠性,防止事故扩大,在CVCF设计中,常将各种?;ぷ饔糜谡魑妊沟缏?一旦逆变部分出现故障,立即自动关断主电路的直流稳压电源,并提供各种报警信号。




