中心议题:
- 防雷元器件的选型技巧
- 防雷元器件的一般使用方法及注意事项
- 线路和电气设备的防雷设计方案
- 仪表开关电源的防雷击浪涌电路设计
相关性阅读:
【Class1】常用过压、过流、过温保护器件之选型技巧
http://m.5r3h.cn/art/artinfo/id/80015099
【Class2】保险丝的应用方案及常见问题解答
http://m.5r3h.cn/art/artinfo/id/80015226
【Class3】TVS二极管的定性应用与案例分析
http://m.5r3h.cn/art/artinfo/id/80015346
本文通过比较常用的三大类防雷元器件(开关元件类、限压元件类和防过流和过热?;ぴ啵┑奶匦岳聪晗附樯芊览灼骷难⌒图记?,并在介绍防雷元器件的一般使用方法和使用注意事项的基础之上,结合防雷器件在电气设备和仪表开关电源中的应用实例,具体探讨防雷器件的设计方案及设计难点。
1 防雷元器件的选型技巧
在防雷设计中,合理选择防雷元器件是非常关键的一环。防雷元器件可以分为开关元件类、限压元件类和防过流和过热?;ぴ嗳罄?,具体选用哪种应当根据具体的应用进行分析,合理选择。
开关型防雷元器件主要有陶瓷气体放电管、半导体放电管等;限压元件类主要有压敏电阻、TVS管(瞬态电压抑制二极管)等??匦头览灼魑湎斗诺缧推骷?,其雷电能量泻放能力大,在线路上使用的主要作用是泄放雷电能量;限压型防雷器为氧化锌压敏电阻器件,其雷电能量泻放能力小,但其过电压抑制能力好,在线路上使用的主要作用是限制过电压。因此,一般在建筑物入口处选用如开关型防雷器来泄放雷电能量,然后,在后级电路使用限压型防雷器来限制因前级雷电能量泻放后,在后级线路产生的高过电压。两种防雷器需配合使用,方能保证配电线路中设备的安全。
防过流元件有自恢复保险丝、电流保险丝、电阻,防过热保护和过热检测元件有温度保险管和温度保险丝。自恢复保险丝是一种正温度系数热敏电阻,主要应用于电讯及网络、用户终端设备及模拟/模拟线路卡等。自恢复保险丝可以用于代替电流保险丝,免除经常更换的麻烦。温度保险管和温度保险丝是一种温度开关元件,正常工作时是短路的,当温度高于其断开温度时开关断开(不可恢复),常用于过热?;ず凸燃觳狻?br />
推荐阅读:
防雷元器件的选型技巧
http://m.5r3h.cn/club/space.php?uid=21097&do=blog&id=20499
避雷器元件工作原理及设计原理
http://m.5r3h.cn/bbs/viewthread.php?tid=124877&extra=page%3D1
2 防雷元器件的一般使用方法及注意事项
开关元件主要应用于共模?;?,也常在无源电路中作差模?;?。而限压元件主要应用于差模保护,也常用在共模电路中和开关元件串联,防止开关元件导通后使线路与地发生短路;或者作为开关元件的限流元件以阻断续流,使开关元件复位。
在电子系统设计中,防雷元器件的使用应注意以下几点:
1)开关元件不能单独跨接在有源电路中作差模保护,为避免电源短路,必须串接限压元件。
2)流过防雷元器件的浪涌电流必须小于其脉冲峰值电流。压敏电阻应按其降额特性选择。
3)用作差模?;さ姆览自骷渥钚』鞔┑缪贡匦氪笥谙呗返淖罡吖ぷ鞯缪?。
4)用作差模?;さ姆览自骷?,其限制电压必须小于被?;ど璞杆艹惺艿淖罡甙踩缪?。
防雷元器件的性能与应用
http://m.5r3h.cn/art/artinfo/id/80015140?page=2
3 线路和电气设备的防雷设计方案
通常,雷电波是通过电源线、信号传输线和空间交变电磁场感应到线路和电气设备中,对线路和电气设备的?;びΥ拥缭聪低车姆览?、信号系统的防雷和空间屏蔽3方面进行。
3.1电源系统的过电压防护
依据线路绝缘结构理论及IEC61312、IEC664-1、IEC61643、GB50097-1994(2000年版)等标准,对建筑物和电气设备(如第三类防雷建筑物)进行感应过电压防护的绝缘结构,如图1所示。

图1感应过电压防护
从图1可以看出,在220V/380V线路中的每一区域,都应该在其前面并联氧化锌压敏电阻器或过电压?;て鳎椎绺杏缪鼓芰拷ü鸺兜姆览灼骷蘸褪头诺酱蟮刂?,达到?;は呗泛蜕璞该馐芾椎缙苹档哪康?;虽然应用于Ⅳ、Ⅲ区域的过电压?;て骶哂凶陨砹踊峡缭吹墓δ埽悸堑讲煌慕拥刈纯?,还应与过电压?;て鞔鲜实娜鄱掀骰蚩掌?
[page]
3.2信号线的过电压防护
随着信息技术的高速发展,通信网络、数据网络和计算机网络系统中的重要设备更易被雷电感应过电压破坏,因此数据信号线路的过电压防护迫在眉睫,随之产生了由线路结构决定的计算机串口、数据线和同轴电缆专用的过电压?;て?。这些防护元件一般由三极放电管与快速嵌位二极管相结合的两级?;ぷ槌?,额定脉冲电流大于5kA(8μs/20μs),响应时间小于1ns,具有很低的工作电压、很高的使用频率和传速频率、很低的插入损耗。
3.3设备的电磁屏蔽
空间电磁场会对其附近一定空间内的电源设备和信号数据线路及其元器件产生破坏,目前只能通过对设备和线路按各自的防雷区施行多级屏蔽及屏蔽层良好接地的方法来避免此类问题的发生。但是,感应过电压防护效果与设计方案、施工质量及成本费用有极大关系,很难达到理想的屏蔽效果。因此对雷电感应过电压的防护主要集中在电源线和信号线系统,特别是在信号数据线路中使用的过电压?;て饔Ω镁哂械绱牌帘喂δ?。
3.4电气设备防雷电路设计
电气设备中用到的交流电源防雷器主要有单相并联式防雷器、三相并联式防雷器、单相串联式防雷器和三相串联式防雷器四种。在“电气设备防雷电路设计研究”PDF文档中,详细介绍了上述四种防雷器的通用安全?;さ缏罚鼍咛宓牡缏吠?,介绍应用在电路中的防雷器的选型技巧,并对电路的优点进行了分析。
PDF下载:电气设备防雷电路设计研究
http://m.5r3h.cn/bbs/viewthread.php?tid=124877&extra=page%3D1
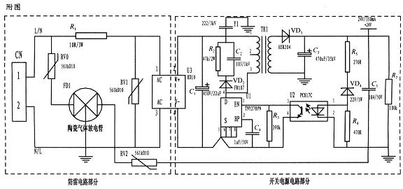
4 仪表开关电源的防雷击浪涌电路设计
基于压敏电阻和陶瓷气体放电管的单相并联式抗雷击浪涌电路主要分为防雷电路部分和开关电源电路部分,如图2所示。电路采用复合式对称电路,共模、差摸全?;ぃ梢圆环諰、N端连接。使压敏电阻RV1位于贴片整流模块前端分别与电源L、N并联,主要来钳位L、N线间电压,压敏电阻RV0、RV2与陶瓷气体放电管FD1串联后接地,RV0与FD1串联主要是泄放L线上感应雷击浪涌电流,RV2与FD1串联主要是泄放由信号口串人24V参考电位上的能量,RV0、RV2短路失效后,FD1可将其与电源电路分离,不会导致失火现象。

图2 基于压敏电阻和陶瓷气体放电管的单相并联式抗雷击浪涌电路
RV1前端线路上串联了一个线绕电阻,当此RV1短路失效时,线绕电阻可起到保险丝的作用,将短路电路断开,压敏电阻属电压钳位型?;て骷淝坏缪沟慵囱姑舻缱璨问≡裣喽员冉现匾?选压敏电压高一点的,通流量大一些的更安全、耐用,故障率低);根据通流容量要求选择外形尺寸和封装形式,本电路中采用561k-10D的压敏电阻与陶瓷气体放电管串联来延长使用寿命和确保安全。
陶瓷气体放电管的通流容量根据要求的通流容量选择,电路采用3RM470L-7.5-L,通流量为5000A。线绕电阻R1起限流分压作用;贴片整流??槲氐缭吹缏非岸苏髯饔茫珻1为高压滤波电容,Y1为去耦电容,电阻R2和电容C2及VD2组成开关电源芯片MOS管的吸收钳位电路,?;ば酒?,开关电源芯片采用PI公司的TNY27系列,TR1为高频变压器,VD3、C3构成高频变压器次级滤波,U2、VD4、R3、R4、R5构成开关电源电路的反馈电路,可将变压器次级输出电压稳定在设计值,此防雷抗浪涌电路在实际使用中取得了较好的效果。


