中心议题:
- LED连接架构
- 恒流??榈男阅芎吞氐?/strong>
- 太阳能LED路灯恒流模块的选择
- 市电LED路灯恒流??榈难≡?/strong>

图1. SLM2842S在输出功率为27.5W时,芯片表面温度和升压比的关系。
从图中可以看出,芯片封装也是很重要的,采用QFN的芯片封装显然好于采用TSSOP的芯片封装,因为它的热阻要低很多。所以在购买??槭币惨私馑捎眯酒姆庾埃ň】赡懿捎肣FN封装的,尽量不要采用TSSOP封装的)。
现在举一个具体的例子来说明:假如太阳能LED路灯采用的是12V蓄电池,负载是8串3并1W的LED,那么在输出端负载的电压大致是26.4V,电流是1.05A,输出功率为27.7W。而假如采用12V蓄电池,在电压最高的时候是14.8V,升压比就是1.78,那时候不用散热器用QFN封装时外壳温度大约是60度?;箍梢越邮埽堑毙畹绯氐缪菇档椭?0.8V时,升压比就变成2.44倍,这时候外壳温度就会升高到70度以上,而假如采用的是TSSOP封装,那么外壳温度更会上升至85度左右,就是不能允许的了!
除了要考虑外壳温度以外,还要考虑最大输入电流。因为SLM2842的最大输入电流为3A。在计算最大输入电流时,要考虑恒流??楸旧淼男省O衷诩俣ㄊ?0%,同时假定输出功率是32W,除以0.9就是35.5W,而当输入电压为14.8V时,输入电流为2.4A,没有超出允许的3A;可是当蓄电池电压降低至10.8V时,输入电流就达到3.28A,这就超出了3A,芯片就会自动停止工作。
所以假如不考虑蓄电池的电压变化是很危险的设计!
那么是不是可以采用2个蓄电池串联呢?在这里也是不行的,因为这样的话,输入电压刚好和输出电压相同,都是在24V左右。这时候就必须采用升降压型的SLM2842SJ。
升降压型的恒流??榈奶氐闶遣宦凼淙氲缪谷绾伪浠?,使得其低于或高于输出电压时,其输出电流都不变。也就是说它可以自动地根据输入电压和输出电压之间的关系自动地从升压变为降压。例如,升降压恒流模块SLM2842SJ可以在输出电流为1A,输出电压为13V时,输入电压从7.5V一直升至25V都能保持输出电流为恒定的1A。那么是不是所有情况下都尽可能采用升降压型呢?不是这样的,因为升降压型的输出功率比较小,而且它的效率低,价钱贵,不是必要情况下尽量少用。
那能不能用三个蓄电池串联,而采用降压型的恒流??槟??理论上是可以的,这时候还可以得到更高的效率,但是因为三个蓄电池串联有可能会用了过大的容量(安时),而且增加了成本,增加了维护时更换蓄电池的几率。总体上是不合算的。
所以对于太阳能LED路灯的设计,可以归纳如下:

如上所述,3个蓄电池串联是不建议使用的,所以假如总功率大于60W,那时候太阳能电池板的尺寸也会过大而抗风力降低,所以建议采用可调光控制器,以尽量减少亮灯时间和亮度。这样可以节约大约40-50%的容量。这样,仍然可以采用2个12V蓄电池串联的方案。
[page]
四.市电LED路灯
在市电的情况下,当然最好是采用AC-DC直接恒流输出的方案。
但是这种方案大多数只能提供小功率输出(<40W)目前只有美国的Power Integration 公司的TOP250YN才能够提供75W功率输出的方案。但是其电路十分复杂,价格贵,而且灵活性低。
所以在市电的情况下最好先用恒压电源稳压然后再采用多个恒流??楹懔?。这样做的最大好处就是可以在各种不同的LED连接架构下得到最高的效率。因为可以任意选择恒压源的输出电压而达到最佳的匹配。而且灵活性高,很容易改变其组合。
市电的恒压源是一种非常成熟的产品,它通常具有如下的优点:
1.输入电压范围宽,可以适用于各国不同的电压规格。
2.效率高,通??梢宰龅?0%以上。
3.功率因素高,通??梢宰龅?.99以上
4.具有防浪涌措施,可抗雷击4kv以上,可以?;ず竺娴牡缏贰?br />
5.具备完善的过流,过压,短路,过功率保护功能
6.成本低
7.最大的优点是很容易选择其输出电压以便和负载电压接近从而得到最高的效率
下面就来举一个例子:
这是一个LED功率为112W的路灯,LED??榉治?组,每组为7串4并,28W。
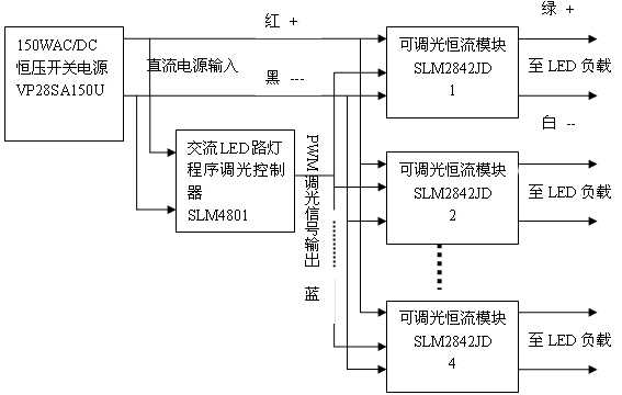
我们采用了香港炜达电子公司的150W,输出28V的市电稳压电源VP28SA150U,其总体框图如图2所示:

图2. 市电LED路灯的通用结构
因为负载是7串4并。其电压为23-24V左右,所以选用了输出为28V的开关电源,这样就可以采用降压型的恒流源。而且因为其输出电压十分接近输入电压,从而可以实现很高的效率。实测的结果为从输入到输出的总效率为90.9%,功率因素为0.996。
而且这种恒压和恒流分开的方案的最大优点是可以插入程序调光系统。这样可以进一步节约电能40%以上,这是任何直接恒流输出方案所无法实现的。
而且这种方案又可以配合各种不同的LED连接架构。例如假定LED为10串3并。那么只要把上面图中的稳压源的输出改为36V,其他一切都不变就可以了。这时恒流源本身的效率可以高达98%。
五 结论
总而言之,LED路灯设计人员,必须对各种恒流电源的特性有充分的了解,才能设计出高性能、高可靠的路灯系统来!




