- 探究脉冲高压电源的实现方法
- 通过控制开关的导通与关断来实现脉冲输出
- 控制驱动电路和开关电路的全隔离
最近接触了一些使用脉冲电源的朋友,发现他们在需要方波输出的时候,使用全桥加变压器,次级直接输出方波。个人觉得这种方式存在很大的缺陷,比如初级的振荡会传到次级,使输出波形很差;调节输出占空比比较困难;当频率比较低时变压器更难设计,体积也会变得很大;对于短路的抵抗力也相当差。
使用高压开关可以完全解决以上问题。使用一个直流电源,加上一个开关,通过控制开关的导通与关断来实现脉冲输出。这种开关通过简单的电路,将MOS管或IGBT串联,通过低感且较小的布局,实现任意频率任意脉宽的开关,且寿命长,易维修。
开关由大量的MOSFET或IGBT通过串联、并联,并通过紧凑、低感的布局组成的,体积小,性能好。自身包含驱动电路,是一个小体积的组件,具有极高的可靠性和优异的开关性能(包括低的导通阻抗,高的截止阻抗,纳秒量级的控制传输延时和百纳秒量级的开启和关断时间)。同时控制驱动电路和开关电路的全隔离,保证了开关即可以用于高端开关,也可以用于低端开关,还可以用于两个高压开关组成的推挽电路??氐氖褂靡彩羌浼虻サ?,只要提供一个5V的供电和TTL的开关控制信号,开关即可以工作在固定的脉宽下,也可以工作在可变的脉宽下。所选用器件均为常用器件,成本低。高压开关可以通过系列化的生产,具有极宽的负载电压和电流范围。
同时控制驱动电路和开关电路的全隔离,保证了开关即可以用于高端开关,也可以用于低端开关,还可以用于两个高压开关组成的推挽电路??氐氖褂靡彩羌浼虻サ模灰峁┮桓?V的供电和TTL的开关控制信号,开关即可以工作在固定的脉宽下,也可以工作在可变的脉宽下。所选用器件均为常用器件,成本低。高压开关可以通过系列化的生产,具有极宽的负载电压和电流范围。
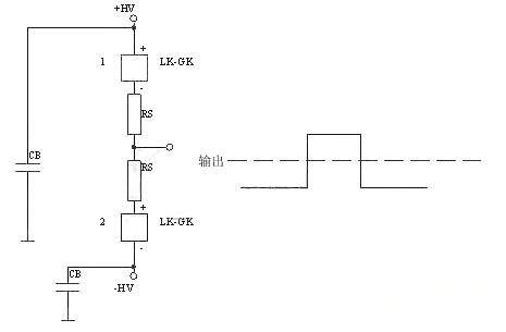
总体图如下所示:

这种开关可以完全代替变压器直接输出的方式,同时可以把各种触发管,如真空管、闸流管等完全代替。
下面是正电源高端接开关

下面的是负电源高端接开关


下面的是正负电源双开关,典型应用为雷达发射机栅极调制。






