- IGBT对驱动电路的要求
- IGBT驱动电路优化设计
- 触发脉冲要具有足够快的上升和下降速度
- 栅极串连电阻Rg要恰当
- 栅射电压要适当
IGBT对驱动电路的要求
(1)触发脉冲要具有足够快的上升和下降速度,即脉冲前后沿要陡峭;
(2)栅极串连电阻Rg要恰当。Rg过小,关断时间过短,关断时产生的集电极尖峰电压过高;Rg过大,器件的开关速度降低,开关损耗增大;
(3)栅射电压要适当。增大栅射正偏压对减小开通损耗和导通损耗有利,但也会使管子承受短路电流的时间变短,续流二极管反向恢复过电压增大。因此,正偏压要适当,通常为+15V。为了保证在C-E间出现dv/dt噪声时可靠关断,关断时必须在栅极施加负偏压,以防止受到干扰时误开通和加快关断速度,减小关断损耗,幅值一般为-(5~10)V;
(4)当IGBT处于负载短路或过流状态时,能在IGBT允许时间内通过逐渐降低栅压自动抑制故障电流,实现IGBT的软关断。驱动电路的软关断过程不应随输入信号的消失而受到影响。
当然驱动电路还要注意像防止门极过压等其他一些问题。日本FUJI公司的EXB841芯片具有单电源、正负偏压、过流检测、?;?、软关断等主要特性,是一种比较典型的驱动电路。其功能比较完善,在国内外得到了广泛。
驱动芯片EXB841的控制原理
图1为EXB841的驱动原理。其主要有三个工作过程:正??ü?、正常关断过程和过流?;ざ鞴?。14和15两脚间外加PWM控制信号,当触发脉冲信号施加于14和15引脚时,在GE两端产生约16V的IGBT开通电压;当触发控制脉冲撤销时,在GE两端产生-5.1V的IGBT关断电压。过流?;ざ鞴淌歉軮GBT的CE极间电压Uce的大小判定是否过流而进行保护的,Uce由二极管Vd7检测。当IGBT开通时,若发生负载短路等发生大电流的故障,Uce会上升很多,使得Vd7截止,EXB841的6脚“悬空”,B点和C点电位开始由约6V上升,当上升至13V时,Vz1被击穿,V3导通,C4通过R7和V3放电,E点的电压逐渐下降,V6导通,从而使IGBT的GE间电压Uce下降,实现软关断,完成EXB841对IGBT的?;?。射极电位为-5.1V,由EXB841内部的稳压二极管Vz2决定。

图1EXB841的工作原理[page]
作为IGBT的专用驱动芯片,EXB841有着很多优点,能够满足一般用户的要求。但在大功率高压高频脉冲电源等具有较大电磁干扰的全桥逆变应用中,其不足之处也显而易见。
(1)过流?;ゃ兄倒摺MǔGBT在通过额定电流时导通压降Uce约为3.5V,而EXB841的过流识别值为7.5V左右,对应电流为额定电流的2~3倍,此时IGBT已严重过流。
(2)存在虚假过流。一般大功率IGBT的导通时间约为1µs左右。实际上,IGBT导通时尾部电压下降是较慢的。实践表明,当工作电压较高时,Uce下降至饱和导通时间约为4~5µs,而过流检测的延迟时间约为2.7µs.因此,在IGBT开通过程中易出现虚假过流。为了识别真假过流,5脚的过流故障输出信号应延迟5µs,以便保护电路对真正的过流进行?;ぁ?br />
(3)负偏压不足。EXB841使用单一的20V电源产生+15V和-5V偏压。在高电压大电流条件下,开关管通断会产生干扰,使截止的IGBT误导通。
(4)过流?;の拮运δ堋T诠鞅;な保珽XB841对IGBT进行软关断,并在5脚输出故障指示信号,但不能封锁输入的PWM控制信号。
(5)无报警电路。在系统应用中,IGBT发生故障时,不能显示故障信息,不便于操作。
针对以上不足,可以考虑采取一些有效的措施来解决这些问题。以下结合实际设计应用的具体电路加以说明。
驱动电路优化设计
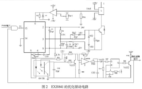
本文基于EXB841设计IGBT的驱动电路如图2所示,包括外部负栅压成型电路、过流检测电路、虚假过流故障识别与驱动信号锁存电路,故障信息报警电路。
⑴外部负栅压成型电路
针对负偏压不足的问题,设计了外部负栅压成型电路。
如图2所示,用外接8V稳压管Vw1代替驱动芯片内部的稳压管Vz2,在稳压管两端并联了两个电容值分别为105µf和0.33µf的去耦滤波电容。为防止栅极驱动电路出现高压尖峰,在栅射极间并联了反向串联的16V(V02)和8V(V03)稳压二极管。为了改善控制脉冲的前后沿陡度和防止震荡,减小IGBT集电极的电压尖脉冲,需要在栅极串联电阻Rg。栅极串连电阻Rg要恰当,Rg过小,关断时间过短,关断时产生的集电极尖峰电压过高;Rg过大,器件的开关速度降低,开关损耗增大。优化电路采用了不对称的开启和关断方法。在IGBT开通时,EXB841的3脚提供+16V的电压,电阻Rg2经二极管Vd1和Rg1并联使Rg值较小。关断时,EXB841内部的V5导通,3脚电平为0,优化驱动电路在IGBT的E极提供-8V电压,使二极管V01截止,Rg=Rg1具有较大值。并在栅射极间并联大电阻,防止器件误导通。



