【导读】消防应急灯可以说是生活中常见的设备。消防应急灯常备用在公共场所的走廊或者消防通道内。市面上消防用品的种类繁多,功能基本相同。本文就来为大家解析消防应急灯的电路原理。
电池用三节五号1800m A.h镍氢电池,夏天不用阳光直接照射太阳板,在鞍明亮处即可充电。交流充电提供4. 3V充电电压,约350mA充电电流。假如使用三节五号镍镉电池,限流电阻Ri应改为8~iori,以减小充电电流,避免损坏电池。消防应急灯被广泛安装于公共场所的走廊、消防通道内,属于消防专用设备。市场上众多的消防应急灯具都是由消防公安都门监制的产品,品种繁多,但功能基本一样。当市电停电时,梢防应急灯自动点亮,来电时自动熄灭。
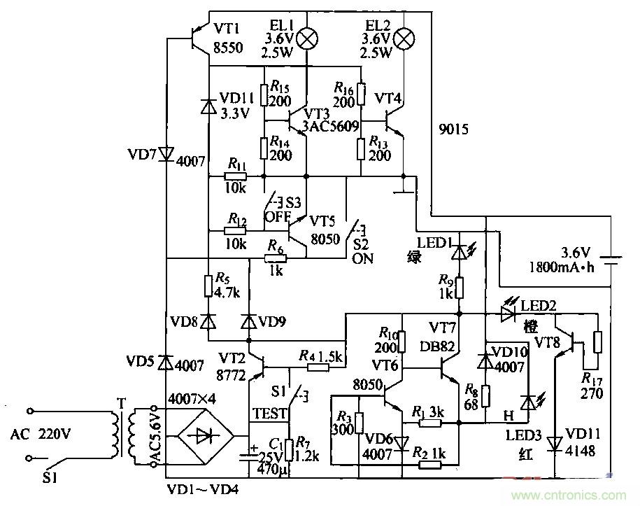
消防应急灯作为一种备用照明设备,在灯具内装有停电时提供电源的蓄电池,在有市电供电的情况下给电池充电。由于长时间与220V交流电源并联在一起工作,所以易出故障。出于属于专用产品,大多数不提供电路原理图。本图是根据实物绘测的奇辉GF-066型全自动消防应急灯电路。

图1
(2)工作原理
①灯光控制电路:由VT3、VT4、VT5、VT7和键S2、S3构成,在无市电时,按一下S2(开)键.VT5饱和导通,VT5的集电极电流通过Rt。使VT7维持导通;VD11反向击穿工作在稳压状态。VT5的集电极电压给VT3、VT4提供偏置,使其导通。点亮EL1、EL2。当按一下S3(关)键时,VT7截止,撤除了VT5导通条件,灯关闭。
当有市电供电时,外电原经VD9使VD7反向截止,VT5无法导通,键S2和S3都不能控制灯El,l、EL2的开和关。停电后二极管VD7负极电位变为零。使其瞬间正向导通,VT5饱和导通,构成点灯电路条件,EL1、EL2点亮。来电后VD7负极电位变高叉反向截止,VT5截止,灯灭(起到自动控制的作用).灯控制电路中:VD7、VT7通过风工作在临界状态。开关键S2、S3只起到触发作用。
②电讹充电电路:外电源经vr2、VT6、风、VD10对电池进行恒流充电,当有外电源供电时,充电流经RB、VDIO向电池充电,且使充电指示灯LED3点亮。
③电源电路:220V交流经变压、整流滤波,由VT1集电极输出4.6V直流电压,主要提供给充电电路给电池充电,并经硒使LED1发光措示。
④试验电路:当按住试验按键Sl不放时,VT1截止,VD7负极电位变低而正偏导通,使VT5导通,满足点灯条件,使LED1、LED2点亮。松开Sl键,灯随即熄灭。试验电路的作用是测试点灯电路是否正常。
⑤故障显示电路:由VD13、VT8、R7和VD11组成故障指示电路,如果外电源电压过高使VT8导通,LEDZ点亮.指示过电压故障。
相关阅读:
自带记忆功能的自动应急灯电路详解
可延长14min的太阳能LED驱动器电路设计
真金不怕火炼,高精度低噪声滤波电路




