中心议题:
- LED太阳能路灯系统结构
- LED太阳能路灯控制器硬件设计
- LED太阳能路灯系统软件设计
解决方案:
- 选择STM8单片机对LED太阳能路灯系统进行控制
- 采用三段式充电理论实现了控制器的软件设计
1 引言
太阳能作为一种新兴的绿色能源, 以其永不枯竭、无污染等优点,正得到迅速的推广应用。LED具有体积小而坚固耐用,耗电量低、使用奉命长、环保、光色性能好等特点,有资料显示,每年用于照明的电力在3000亿度以上,若采用LED照明,每年就可以节约1/3的照明用电,基本上相当于总投资规模超过2000亿元的三峡工程的全年发电量。由于太阳能电池板输出的是直流电能,而LED也是直流驱动光源,两者的结合更能提高整个系统的效率,降低市政成本,所以LED太阳能路灯越来越受到人们的重视。
2 LED太阳能路灯系统结构
LED太阳能路灯系统如图1所示,可以看出其由太阳能电池、路灯控制器、蓄电池、市电供电和LED路灯五部分组成,其中太阳电池用于把太阳光能转互电能,即白天时刻太阳能电池给蓄电池充电,并且可以根据太阳能电池两端电压的大小判断光亮程度。也就是从太阳电池电压的大小来判断天黑和天亮。蓄电池是整个太阳能系统的储备能源设备,白天时太阳电池给蓄电池充电,晚上或阴雨天系统和负载用电由蓄电池来提供。

图1 LED太阳能路灯系统
3 路灯控制器硬件设计
太阳能路灯控制器是太阳能路灯系统中最为重要的部件,其功能设计的好坏决定了一个太阳能路灯系统运行情况的优劣。路灯控制器需要实现的功能有:根据太阳亮度,白天断开LED路灯而给蓄电池充电,晚上通过蓄电池给路灯供电,并能分时段进行功率调整,在蓄电池电量不足时, 自动切换到市电供电系统;防止蓄电池过充和过放,具有短路?;ず头唇颖;すδ艿??! ?br />
根据需要实现的控制功能,本文选择STM8单片机对LED太阳能路灯系统进行控制。
单片机主要完成的功能包括检测蓄电池两端电压并根据不同状态采用不同的充电模式;判断白天黑夜并以此来切换蓄电池充电和放电模式以及切换到市电供电系统?! ?br />
路灯控制器中包括的电路??楸冉隙啵?如电源??椤⒏次荒??、时钟??榈鹊?,而对整个控制器至整个太阳能路灯系统比较重要的是电压检测??榧靶畹绯爻浞诺缒?榧扒谢荒??。
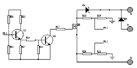
3.1 蓄电池充电控制电路
由控制器的实现功能知, 白天太阳能电池给蓄电池充电,晚上或阴天用于LED路灯照明,实现绿色环保节能的目的, 所以蓄电池充电控制电路在太阳能路灯控制系统中具有重要的作用。本文采用斩波式PWM充电原理,单片机首先检测蓄电池的两端电压,并与软件中设定电压相比较,进而选择不同的充电方式。具体的控制电路如图2所示,其中中J1、J3分别为蓄电池和太阳能电池的正极,单片机的口通过R20、R21及R18、R19分别对太阳能电池电压和蓄电池电压进行采样,经过AD转换判断,在满足充电或停止充电条件下,单片机P0.3口给出充电控制信号,使三极管S 导通或截止,即可实现蓄电池充电,具体可见程序设计部分。其中图中D6为防反充肖特基二极管,避免当蓄电池电压高于太阳能电池电压时,蓄电池向太阳能电池反充电。D7是一个?;ざ?,当蓄电池反接时电路断开,?;ば畹绯?,提高系统的可靠性。
[page]

图2 蓄电池充电控制电路
3 . 2 负载输出控制电路
为了在夜间不同时刻采用不同的亮度,以达到节约电能的目的,本系统设计了两路负载输出,晚上12点以前两盏LED皆亮,12点后一盏点亮,每路输出均有立的控制和检测。设计采用了PWM功率控制功能对LED灯具实现无级调光。单路原理如图3所示。其中单片机P0.6 口给出控制信号, 即P 0 . 6 = 1 时, 三极管导通,继电器闭合,MOS管导通,蓄电池向路灯供电。在电量不足或白天时,控制端输出低电平信号,切断供电回路。夜晚蓄电池电量不足情况下由市电供电系统给LED路灯供电,保证系统的完整和可靠。

图3 负载输出控制电路
4 系统软件设计
控制器能自动检测当前的状态, 首先根据太阳能电池两端电压检测当前状态是白天还是黑夜,进而选择是充电模式或者放电模式。在充电模式中根据蓄电池两两端的电压选择不同的充电模式,如当充电电压高于保护电压(15V)时,自动关断对蓄电池的充电,此后当电压掉至维护电压(13.2V)时,蓄电池进入浮充状态,当低于维护电压(13.2V)后浮充关闭,进入均充状态?! ?br />
在放电过程中,首先保证在晚上12点前开通两路负载,12点后开通一路负载,并且当蓄电池电压低于保护电压(11V)时,控制器自动切换到市电供电系统或关闭负载开关以保护蓄电池不受损坏。因此,充电管理和放电管理是系统软件设计中的主要内容,充放电程序流程图如图4 所示:
[page]

图4 充放电程序流程图
5 结语
太阳能作为取之不尽、用之不竭的清洁能源,必将得到人们越来越多的关注和利用,高效环保的太阳能LED路灯也将成为更多市政改扩建工程的选择。本文根据太阳能路灯的控制需要,对太阳能路灯控制器从硬件结构及软件开发方面进行了设计,该控制器具有抗干扰能力强、便于控制特点。





