- 讨论非隔离光伏并网逆变器
- 研究非隔离并网逆变器常用电路拓扑
- 采用改进型全桥非隔离光伏并网逆变器拓扑
- 实现对漏电流性能和变换效率进行优化
相关阅读:
剖析逆变器--优化光伏发电的装置
http://m.5r3h.cn/art/artinfo/id/80013204
太阳能逆变器设计的最新趋势
http://m.5r3h.cn/art/artinfo/id/80013883
如何正确地为太阳能逆变器应用选择IGBT
http://m.5r3h.cn/art/artinfo/id/80013131
1.非隔离光伏并网逆变器
1.1光伏并网发电系统
光伏发电对世界能源的贡献逐年增大,这有目共睹。
IEA PVPS的数据显示,2009年该项目成员国共安装光伏容量6.2GW(全球安装约7GW),其中超过95%为并网系统,如图1。

图1光伏发电对世界能源的贡献逐年增加
1.2光伏发电系统
光伏发电系统由光伏电池阵列和并网逆变器组成(如图2)。其中并网逆变器对发电系统的性能和成本起着重要的决定作用。
按照是否带变压器,并网逆变器可以分为隔离型和非隔离型,包括:工频隔离并网逆变器、高频隔离并网逆变器、非隔离并网逆变器(单级式和多级式)等。
工频隔离并网逆变器(如图3)具有电气隔离、消除电流直流分量等优点,但体积重量大、价格高,只有94%—96%的系统效率。
高频隔离并网逆变器(如图4)具有电气隔离、体积、重量、成本降低等优势,但系统效率只有90%—95%。
非隔离并网逆变器分为单级式非隔离并网逆变器和两级式非隔离并网逆变器。单级式非隔离并网逆变器适合更高PV电压和功率;而两级式非隔离并网逆变器适合宽电压范围的PV阵列,它们都具有98.8%的最高效率,体积小、重量轻、成本低,但其缺点是电池板和电网之间出现电气连接。

图2光伏发电系统的组成结构

图3工频隔离并网逆变器结构图
电气连接为漏电流提供了流通路径,是高效率的非隔离光伏并网逆变器应用的最大障碍。漏电流问题会产生寄生电容150nF/kWp,引起开关频率共模电压源。目前大多采用电路结构SPWM调制的策略。

图4高频隔离并网逆变器
2.非隔离并网逆变器常用电路拓扑
过去,我们常采用双极性SPWM调制的全桥并网逆变器(图5为其拓扑结构),因为其效率不高,常应用在小功率场合,而且没有专利壁垒。

图5双极性SPWM调制的全桥并网逆变器的拓
这里我们要介绍几种具有专利的拓扑结构。
2.1 Sunways公司的专利拓扑
单相两级式系列:AT 2700/3000/3600/4500/5000:
单相单级式系列:NT 2500/3700/4200/5000;
三相两级式系列:Three-phase IxIT 10000/11000/12000。

图6 Sunways公司的专利拓扑
单相两级式系列:SB3000TL/4000TL/5000TL;
单相单级式系列:SMC6000TL /7000TL /8000TL/9000TL /10000TL /11000Tlo

图7SMA公司的专利拓扑
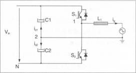
2.3半桥型拓扑
二电平SPWM半桥无专利壁垒,因而被广泛采用;此外,还有单极性SPWM三电平半桥。
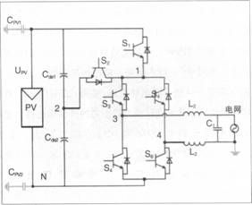
3.改进型全桥非隔离光伏并网逆变器
先来看单相并网逆变器的漏电流分析的模型(如图8)是如何解决单相并网逆变器的漏电流问题的。
滤波支路:受进网滤波器、EMI滤波器和电网寄生参数支配,对共模电流回路阻抗起主导作用;
寄生支路:由桥臂中点寄生电容构成,对共模电流回路阻抗起影响作用:
我们通过单相并网逆变器的漏电流分析模型(如图9)归纳出两种消除漏电流的途径:
(1)在电路和寄生参数对称的前提下(即满足VCM-DM:0),SPWM开关方式产生的VCM电压为恒值;

图8单相并网逆变器的漏电流分析的模型

图9单相并网逆变器的漏电流分析的模型
(2)SPWM开关方式产生的VCM电压为高频时变时,通过电路参数匹配使得VCM+VCM-DM=consto。
全桥类单相并网逆变器漏电流抑制技术包括:
(1) 在电路和寄生参数对称的前提下(即满足VCM-DM:O)SPWM开关方式产生的v电压为恒值。
常见电路有以下几种:
带交流旁路环节的全桥电路;
带直流旁路环节的全桥电路;
带直流侧旁路箝位的全桥电路;
基于功能和效率优化的改进型全桥电路。
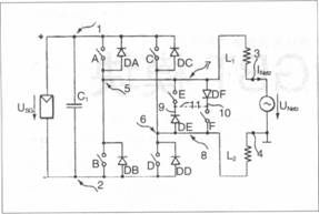
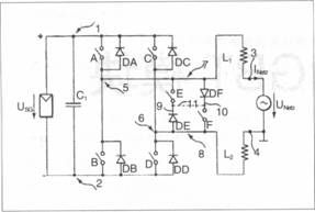
加入一支可控开关管和分压电容构成双向箝位支路。
[page]
4.理论分析与实验研究
4.1电路结构与驱动时序
主电路结构SPWM和驱动时序工作模态为电流正半周和电流负半周。
电压箝位工作是续流阶段中点电压随电网电压波动,提升中点电压或降低中点电压。
4.2功率器件损耗分析与计算
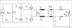
以光伏电压500V、功率5kW等级为例(如图10),我们在如下实验条件进行研究。
输入电压:340—700VDG
光伏寄生电容:2×0.1 u F
电网:220V/50Hz
进网滤波器:4mH+6.6 u F
功率:1kW
开关频率:20kHz
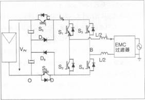
以下罗列了4种电路实验形式:
A: Haric
B:H5
C: H6
D: Optimized H5

图1 0功率器件损耗分析与计算

图1 1实验A:Haric
5.结论
非隔离型光伏并网逆变器具有效率高、体积小重量轻等优点;
根据桥式非隔离光伏并网逆变器漏电流分析模型,我们可以得出两条抑制开关频率漏电流的途径;
我们希望提出一种改进型全桥非隔离光伏并网逆变器拓扑,可以实现对漏电流性能和变换效率进行优化。

图12实验B:H5

图13实验C: H6

图14实验D:Optimized H5






