桃花源qm花论坛(品茶),凤楼阁论坛官网入口网址,一品楼品凤楼论坛最新动态,风楼阁全国信息2024登录入口

你的位置:首页 > 电路保护 > 正文

安森美半导体提供汽车车门控制??榉桨?/h2>

发布时间:2014-05-29 责任编辑:willwoyo

【导读】据IC Insights预估,到2030年电子产品在汽车整车中的成本比重会占到50%。汽车电子的不断发展,使得汽车的操控性、安全性、舒适性大大提高。然而随着汽车电子设备的不断增多,汽车系统设计复杂度也在不断提升。为应对日趋复杂的汽车车门控制设计,安森美半导体提供了丰富的器件选型及系统解决方案。

电子车门控制从广义上分为两种架构:集中式控制与分散式控制。集中式控制通过中心模块控制和驱动车门中每个负载,这样可降低整体成本,但增加了控制器的复杂性,且缺乏灵活性,产品升级换代成本较大;分散式控制则是每个车门内的负载由各自ECU??榈ザ揽刂疲部捎杉菔辉辈郋CU通过CAN/LIN总线控制,特点是结构简单,互换性和兼容性更好,升级方便,但成本偏高。安森美半导体能为两种不同架构提供完善解决方案,充分满足不同客户的不同需求。

电子车门控制设计两种架构
图1:电子车门控制设计两种架构

集中式门控模块解决方案

安森美半导体为门控方案提供了广泛的汽车元器件组合:包括从汽车级低压降(LDO)电源产品,门锁、车窗升降、后视镜调节电机驱动,灯泡、继电器驱动,汽车级智能FET,到车载网络(IVN)涵盖的独立LIN收发器、独立CAN收发器、FlexRay收发器以及系统级基础芯片(SBC)。

1)LDO产品

LDO线性稳压器用于电池及后级稳压,具有标准/低静态电流、高电源抑制比(PSRR)/超低静态电流,以及跟踪器和电流检测功能。安森美半导体提供完全支持汽车应用特性(包括初级、次级供电)的LDO产品。基于安森美半导体汽车LDO构建的参考设计中,静态电流8µA~200µA,输出电压0.7V~10V,适用于低ESR电容,输出电流为100mA~3A。
参考电源设计及仿真模型
图2:参考电源设计及仿真模型

根据从电池取电与负载供电之间静态电流Iq的定义不同,安森美半导体将LDO产品分了四个等级:
标准Iq LDO:100µA<Iq
低Iq LDO:50µA<Iq<100µA
超低Iq LDO:25µA<Iq<50µA
极低Iq LDO:Iq<25µA

NCV42xx和NCV85xx是标准静态电流Iq>60 μA的器件。NCV42xx器件作为二级电源,是耐用的LDO系列,提供多种整合特性,如故障?;ず腿裙亍CV85xx是微功耗LDO系列,提供2.5 V、3.3 V、5 V、8 V和10 V可调输出和固定输出,采用多种形式的热增强封装。

NCV86xx与标准静态电流LDO管脚兼容,静态电流极低,可达33 μA<Iq<50 μA;NCV87xx具有超低静态电流Iq<33 μA,与极低静态电流LDO管脚兼容。

2)电机驱动产品

安森美半导体NCV7703集成了三组独立的半桥,通过标准SPI通信可配置用作高边、低边与H桥,适用于汽车直流电机控制应用。NCV7703在睡眠模式下拥有极低静态电流,仅为1µA;最低工作电压5V;3组高边与低边可连接为半桥、H桥。其它特性包括兼容5V与3.3V系统;0.5A连续工作电流(峰值1A),Rdson典型值为0.8?;过压、欠压锁定;故障反??;1.4A过流阈值检测,可选择性关断;3A自动关断限制;过温报警与?;?;ESD?;ご锏?kV。

NCV7707是一款汽车车身控制系统功率驱动芯片,用于控制车前门负载,能够控制后视镜功能,例如后视镜位置、加热与折叠,包括电防眩目后视镜。此外,集成了门锁与安全锁H桥驱动和四组灯驱动。NCV7707的主要特性包括集成PWM发生器;可用于电防眩目后视镜控制,氛围灯调节,高级的短路处理,用于电机输出的PWM。附加值包括PWM高灵活性;氛围灯调节;快速电防眩目后视镜调节时间;能驱动大功率锁。

NCV7707电防眩目后视镜控制方案如图3所示。电防眩目由NCV7707控制,SPI控制电防眩目后视镜;集成6位DAC与亮度控制逻辑;集成放电低边;校验诊断功能。
NCV7707电防眩目后视镜控制方案
图3:NCV7707电防眩目后视镜控制方案

NCV7710是一款汽车车身控制系统驱动芯片,集成了H桥用于控制门锁电机。NCV7710通过24位SPI控制,是NCV7707的简化版。NCV7710的主要特性包括高级短路处理;用于电机输出的PWM;用于控制与诊断的SPI接口。附加值在于能驱动大功率锁,硬件、软件与NCV7707兼容。

3)灯泡/继电器驱动产品

NCV7608是一款通用集成驱动,集成8组输出可作为高边或低边随意使用,每通道能提供350mA驱动电流,可驱动不同类型的电机及负载,如灯泡、LED和继电器等。NCV7240是一款8通道低边驱动,每通道提供600mA驱动能力,输出采用16位SPI控制,提供方便的故障报告,包括开路、短路、过载与过温。此外,通过INx引脚可并行控制输出,一个专用的limp-home模式引脚(LHI)使能OUT1-OUT4,同时关闭OUT5-OUT8。

SmartFET用于外部负载的高/低边驱动,安森美半导体提供的汽车级高/低边智能FET器件有NCV8401A、NCV8402A、NCV8402AD、NCV8403A、NCV8405A、NCV8406A、NCV8408、NCV8440A等低边驱动器,以及NCV8450A、NCV8452、NCV8460A、NCV8461等高边驱动器。这些器件配有?;OSFET,并在其基础上增加了多种保护功能。

4)通信电路产品

NCV7340-3高速低功耗CAN收发器依靠ISO11898-2标准连接CAN控制器到CAN高速总线。该芯片是较大的网络理想选择,通过使用Vsplit功能稳定总线,并能进入低功耗模式减少总功耗。其主要特性包括提供系统级的ESD?;?,耐压达到±12kV;与AMIS42665具有相同的功能和性能;改善了EMI性能。

NCV7425是一款系统基础芯片(SBC),集成了LIN v2.1收发器和LDO,符合高性能、可靠性与低成本需求,提供3.3V及5V的输出选择,支持150mA的负载。其附加值在于相比分离器件增加了系统可靠性,减少了BOM降低了成本。[page]

分散式门控??榻饩龇桨?/strong>

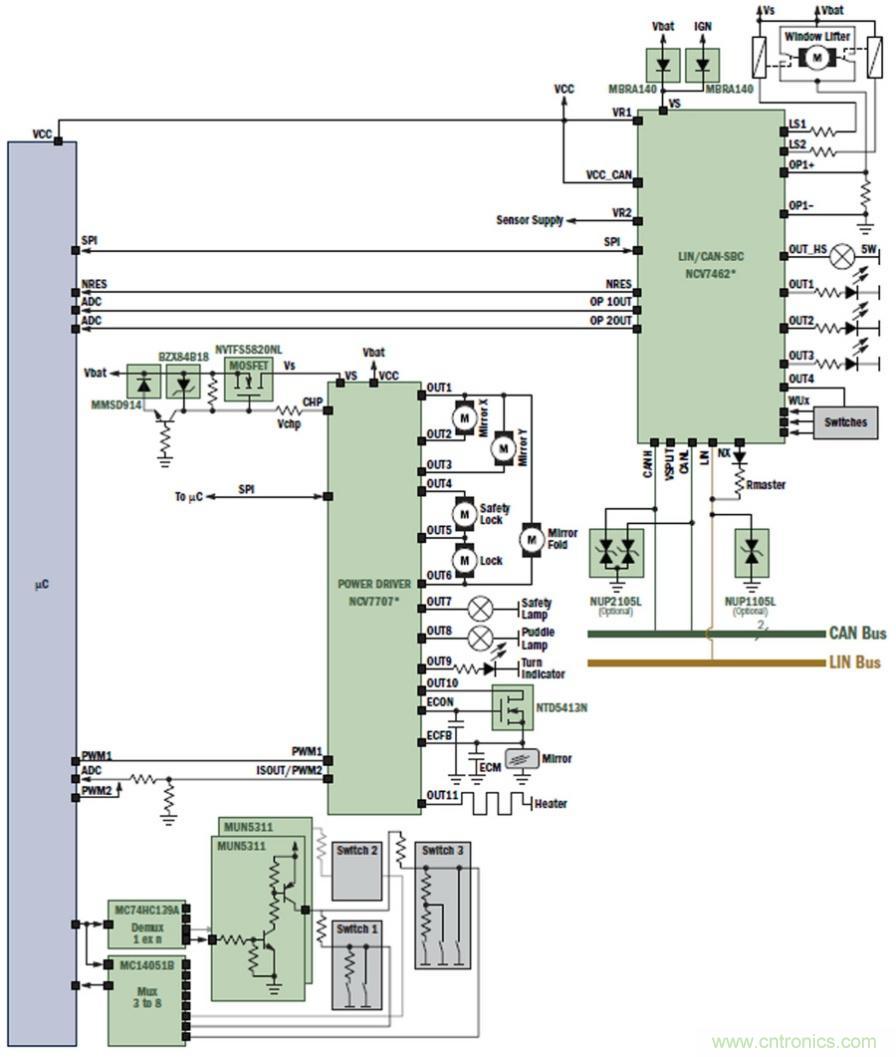
安森美半导体公司针对分散式门控??樽趴⒘斯β始肚酒琋CV7462与NCV7707。NCV7462是一款系统基础芯片,集成了CAN和LIN 收发器、2组LDO、2路带有运放的低边继电器驱动、5组高边驱动,符合高性能、可靠性和低成本需求。NCV7462的主要特性体现在它是高集成SBC器件,集成了CAN/LIN收发器、整流器、稳定的驱动、看门狗等功能,还能为客户带来增加系统可靠性的附加值。NCV7707专用于控制前车门负载,包括后视镜位置、加热和折叠,除此之外,还有两组半桥用于控制锁电机,以及4组高边输出驱动灯泡。
分散式门控??榻饩龇桨? src=
图4:分散式门控??槭疽馔?/div>
功率级芯片NCV7462与NCV7707直接由电池供电,外部电路需要有反极性?;さ缏?。NCV7462内置的LDOVR1向微处理器uC供电。微处理器uC通过SPI通信控制NCV7462与NCV7707,同时读取其状态信息。这些器件已提供了完善的故障检测及保护功能,因而避免了采用过多的分立元件,大大减小了模块的体积,并提高了??榈腅MC(电磁兼容)特性。
NCV7462与NCV7707高度集成分散式门控解决方案
图5:NCV7462与NCV7707高度集成分散式门控解决方案


总结


作为提供汽车电子高能效半导体解决方案的领先供应商,安森美半导体运用先进技术和丰富经验为客户车门设计提供了完善的解决方案和丰富的器件选型。无论是集中式门控设计还是分散式设计,安森美半导体都能提供各种产品,包括电源LDO、不同负载驱动器、满足CAN、LIN和FlexRay等不同车载网络协议的收发器产品、功能高度集成的SBC芯片等,为满足客户的不同设计需求提供了全面保障。




关闭

?

关闭