桃花源qm花论坛(品茶),凤楼阁论坛官网入口网址,一品楼品凤楼论坛最新动态,风楼阁全国信息2024登录入口

你的位置:首页 > 互连技术 > 正文

如何通过PCB布局设计来解决EMC问题?

发布时间:2018-12-03 责任编辑:lina

【导读】PCB是电子产品最基本的部件,也是绝大部分电子元器件的载体。当一个产品的PCB设计完成后,可以说其核心电路的骚扰和抗扰特性就基本已经确定下来了,要想再提高其电磁兼容特性,就只能通过接口电路的滤波和外壳的屏蔽来“围追堵截”,这样不但大大增加了产品的后续成本,也增加了产品的复杂程度,降低了产品的可靠性,因此工程师要掌握一些PCB Layout技巧,规避一些常犯的错误。 
PCB是电子产品最基本的部件,也是绝大部分电子元器件的载体。当一个产品的PCB设计完成后,可以说其核心电路的骚扰和抗扰特性就基本已经确定下来了,要想再提高其电磁兼容特性,就只能通过接口电路的滤波和外壳的屏蔽来“围追堵截”,这样不但大大增加了产品的后续成本,也增加了产品的复杂程度,降低了产品的可靠性,因此工程师要掌握一些PCB Layout技巧,规避一些常犯的错误。本文列举了一些常见的Layout错误,希望对广大工程师有借鉴作用。
 
一. PCB的EMC布局的核心原则
PCB的EMC布局的核心原则就是从空间上避免不同器件之间的相互干扰。
 
1.功能区域划分
 
(1)按速度区域划分
 
如何通过PCB布局设计来解决EMC问题?
 
当线路板上同时存在高、中、低速电路时,应该遵从上图中的布局原则,避免高频电路噪声通过接口向外辐射。
 
(2)按功能区域划分
 
如何通过PCB布局设计来解决EMC问题?
 
 
多种??榈缏吩谕籔CB上放置时,数字电路与模拟电路、高速与低速电路分开布局。避免数字电路、模拟电路、高速电路以及低速电路之间的互相干扰。
 
2.PCB布局设计时,应充分遵守沿信号流向直线放置的设计原则,尽量避免来回环绕。
 
如何通过PCB布局设计来解决EMC问题?
 
3.对于特殊元件的位置时要遵守以下原则:
 
尽可能缩短高频元器件之间的连线,设法减少它们的分布参数和相互间的电磁干扰。易受干扰的元器件不能相互挨得太近,输入和输出元件应尽量远离。
 
某些元器件或导线之间可能有较高的电位差,应加大它们之间的距离,以免放电引出意外短路。带高电压的元器件应尽量布置在调试时手不易触及的地方。
 
重量超过15g的元器件,应当用支架加以固定,然后焊接。那些又大又重、发热量多的元器件,不宜装在印制板上,而应装在整机的机箱底板上,且应考虑散热问题。热敏元件应远离发热元件。
 
对于电位器、可调电感线圈、可变电容器、微动开关等可调元件的布局应考虑整机的结构要求。若是机内调节,应放在印制板上方便调节的地方;若是机外调节,其位置要与调节旋钮在机箱面板上的位置相适应。
 
应留出印制板定位孔及固定支架所占用的位置。
 
二. 常见错误举例

常见错误1:晶振出现在单板接口连接器1000mil以内。
 
如何通过PCB布局设计来解决EMC问题?

问题分析:
晶体、晶振、继电器、开关电源等强辐射器件出现在单板接口连接器1000mil以内,干扰会直接向外辐射或在外出电缆上耦合出电流来向外辐射。
 
解决办法:
(1)晶振远离接口连接器1000mil以外。;
 
(2)接口增加滤波电路,滤除高频干扰信号。
 
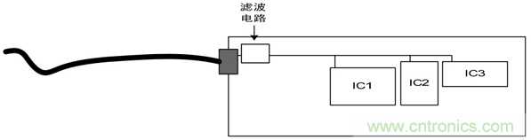
常见错误2:线路板电源输入口的滤波电路(共模电感)没有靠近接口放置。
 
如何通过PCB布局设计来解决EMC问题?

问题分析:
线路板电源输入口的滤波电路远离近接口放置,可能导致已经经过了滤波的线路被再次耦合。
 
如何通过PCB布局设计来解决EMC问题?

解决办法:
 
如何通过PCB布局设计来解决EMC问题?

共模电感靠近电源端口放置,同时注意地的隔离,如下图。
 
如何通过PCB布局设计来解决EMC问题?

常见错误3:器件摆放位置不合理。
 
如何通过PCB布局设计来解决EMC问题?

问题分析:
TVS静电抑制器不能起到应有的?;ぷ饔?,主要是由于PCB中器件布局不合理造成,信号线在没经过TVS前通过过孔直接连接到MCU。
 
解决办法:
改变TVS和过孔位置,把TVS并联在管脚和MCU之间PCB走线 上。
 
总结:
TVS等?;て骷赑CB布局时,应靠近接口放置,并且?;て骷Ω梦挥诒槐;て骷攵丝谥?,信号先经过?;て骷?,再由?;て骷虮槐;て骷?。
 
三. PCB整体布局总结

高速、中速、低速电路要分开;
强电流、高电压、强辐射元器件远离弱电流、低电压、敏感元器件;
模拟、数字、电源、保护电路要分开;
多层板设计,有单独的电源和地平面;
对热敏感的元件(含液态介质电容、晶振)尽量远离大功率的元器件、散热器等热源。
希望通过此文的简单介绍,能帮助大家加深对PCB布局设计的理解,提前做好PCB的优化设计,一劳永逸。

 
要采购晶振么,点这里了解一下价格!
特别推荐
技术文章更多>>
技术白皮书下载更多>>
热门搜索

关闭

?

关闭