【导读】电动汽车逐渐成为近年来的一个热门话题。这种"绿色"汽车依靠串联电池组来获得足够高的电压,从而有效驱动电机。全电动汽车 (EV) 和混合动力汽车 (HEV) 均采用这种高压 (HV) 电池组。HEV 依靠内燃机 (ICE) 充电,而且在许多情况下,内燃机也会提供动力。 EV 则必须插入电源中充电,有些新型混合动力设计称为"插电式混合动力汽车"(PHEV),它基本上可视为一种 EV,但配有内燃机以延长行驶里程。
高压电池组已广泛用于许多工业和交通运输业以外的领域,通??捎米鳎阂灾绷餍问酱⒋媸涞缤缒艿牟患涠系缭?(UPS); 48-V 通信设备中的应急直流电源;起重机和电梯系统中的应急电源;以及紧急情况下驱动风力涡轮机的叶片。虽然本文讨 论汽车中电池组的使用,但一些根本问题在所有类型电池组中都会存在。
交通运输应用中的电池组一般含有 100 块甚至更多的电池,可提供数百伏电压。一般公认50 V 或60 V 以上的电压可以致 命,而可能导致电子设备损坏的电压则更低(考虑利用某些类型电化学反应的电池稳定性),因此安全问题至关重要。虽然 这些电池组本身具有危险性,但仍然必须与电池壳内的电池监控电子设备通信。因此,通信方式必须安全可靠。
高压电池组中的电池结构
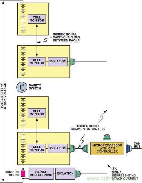
原始设备制造商一般要求将电池装到?;た侵?,称为"电池包",通常含有 6 到 24 块串联电池。含有较多电池的电池包体积更大,也不易放入典型的汽车空间中。相关的电池监控集 成电路靠近受监控的电池,并由电池本身供电。是否有必要监控各电池的电压,取决于电池的化学原理。例如,我们非常了解基于镍氢 (NiMH) 化学原理的高压电池组性能,因此一般无 需测量各电池电压,只需测量特定电池包内所有电池的总电压即可。而基于锂离子(Li-Ion) 化学原理的电池组,则必需监控各电池的电压,以便检测电池串中的任一电池有无发生过压或 欠压情况。一般不必测量各锂离子电池的温度,但应提供相关测量功能。因此,镍氢电池组的监控电子设备比锂离子电池组的监控电子设备简单得多。图1 显示一种构建和监控高压电池 组的常用方法。
电池监控器 IC 通常处理 6 块或 12 块电池。目前,ADI 公司提供两种专用特殊用途 (ASSP) 产品用于电池监控: AD72801 基于高速多路复用 12 位模数转换器,主要用作主监控器;另一种器件基于一系列窗口比较器,用作备用或冗余监控器。本文不会深入讨论这些产品,但仍需说明这些器件在电池组配 置中如何通信。每个电池为上方电池的测量输入确立共模电平。菊花链接口允许电池组的各AD7280 直接与其上或其下的AD7280 通信(从而沿着堆叠上下传递数字信息),而无需隔离。最底部AD7280 的SPI 接口用来与系统微控制器交换整个 电池组的数据和控制信号。此处必须采用高压电流隔离,以?;は低持械钠渌脱沟缱悠骷?/div>

图1. 电池组中的串联电池监控和隔离
图 1 中,串联电池串的中间有一个开关或接触器。一般情况下,无论汽车正常行驶还是停车,该开关始终闭合。车辆维修时或紧急情况下,需将该开关拉开或离开所在位置,禁止电池 组端电极出现电池组电压。为了不影响开关断开所提供的隔离性能,必须确保没有任何电子器件桥接开关端子。因此,开关断开时,电池组的上半部分应与下半部分应保持电气隔离。这 意味着,电池组上半部分的电池数据必须通过其最底部的电池监控器通信,跨过隔离栅,传输至管理整个电池组数据流入流出的微处理器或微控制器。类似地,电池组下半部分也必须与 此微处理器或微控制器隔离,因此也有与上半部分相同的隔离栅。
除电池监控器外,电池组中还有一个电流监控器,用来测量并报告电池组的电流。该监控器一般放在电池组底部,也需要考虑隔离。霍尔效应电流传感器本身具有电流隔离功能,无需再 配置隔离电路。不过,如果该电流传感器采用分流元件,则相关的分流监控电路需要单独的隔离栅。使用分流方法检测电流越来越受欢迎,它比霍尔效应检测更稳定、更精确,而且价格 也更有竞争力。使用低值分流电阻和低成本、高分辨率监控电子器件(例如通过AEC-Q100 认证的AD820x 和AD821x 系列 分流监控器 , 至今针对汽车插座的出货量已超过1 亿片),可以将自发热降至极小,使这种方法的传统弊端不复存在。因此,除非电流检测监控器能够接入最底部的电池监控器,共用 其隔离栅,否则图 1 中的系统需要三个独立的隔离栅。另一种颇受欢迎的构建电池组方法是将电池包分为一系列电气独立的电池群组(图 2)。每个电池群组最底部的监控器跨过 专用隔离栅,将本地电池状况回传给非隔离端的微控制器.
另一种颇受欢迎的构建电池组方法是将电池包分为一系列电气 独立的电池群组(图 2)。每个电池群组最底部的监控器跨过专用隔离栅,将本地电池状况回传给非隔离端的微控制器。

图2. 并行接入电池包的电池组
这种方法会使用更多的数字隔离器,因此成本比图1 所示系统更高,但它可以同时要求所有电池群组报告电池组内电池监控器所监测到的信息,从而能在更短的时间内回读所有电池数 据。另一个好处是,当菊花链发生问题时,如断线或连接器接触不良等,备用监控器可以继续监控。将剩余电池包电压与总电池组电压进行相关分析,仍然可以确定停止工作电池包的数据。
这种方法的确需要更多电缆,由于高达 75% 的电磁兼容性(EMC) 问题与输入/输出(I/O) 端口有关,因此这可能会引发问题。 I/O 端口是一种开放式通路,供静电放电电荷、快速瞬变放电电荷或浪涌进入一台设备,以及供干扰信号逃逸——通过传导I/O 线路上的杂散信号,或者通过I/O 电缆的辐射。电池 组电缆较多的话,若不特别注意信号的稳定性以及所选的通信协议,其 EMC 性能会大幅下降。因此,与端口相连的 I/O 设备的 EMC 性能对于整台设备的 EMC 性能至关重要
颇受欢迎的SPI通信协议适合同一印刷电路板 (PCB) 上的器件之间通信,但单端信号可能难以经由 24 至36 英寸电线实现 可靠传输,尤其在高噪声环境中。如果数字信号要在板外传输,则谨慎起见,系统设计中可能需使用差分收发器,例如 ADM485. 这些收发器可以采用低端电源供电,无需直接耗用 电池组中的电池电源。
隔离技术是电池组通信的关键
为了提高电池组电压,以便满足重型私家车以及轻型卡车、货车的更高功率电机需求,必须增加电池组中的电池数量。除了增加串联电池数量之外,现在的许多电池包还含有并联电池串,目的是提高整个电池包的安培小时(AH) 容量。必须监控各并联电池串,因而需要收集大量数据。与所有这些电池相关的电池监控器数据,必须在系统集成商设定的系统环路时间要求范围内,可靠地回传给电池测量系统(BMS) 微控制器。
因此,跨越系统间边界提供可靠数据通信的难度也随之增加?;竦闷涤τ萌现さ母衾爰际酰强缭降湫偷绯刈槟谌绱酥诙嗟母衾氡呓缡迪挚煽客ㄐ诺墓丶蛩?, ADI 公司就能够提供这种技术。该技术的基础是"磁隔离",变压器则采用高性价比标准 CMOS 工艺以平面方式制造(参见图3)。这有利于将多个隔离通道集成到单个器件中,或者将隔离通道与其它 半导体功能,如线路驱动器和模数转换器等(例如隔离Σ-Δ调制器AD7400 )集成于一体。

图3. 四通道隔离器ADuM1402功能框图
不像光耦合器,这些iCoupler®数字隔离器的性能在汽车整个使用期限内都不会下降,可以适应因季节变化经?;嵊龅降亩窳庸ぷ魈跫1? 所列为最近发布的系列器件,这些器件已通过 AEC-Q100 认证,工作温度最高可达 125°C,所用材料与ADI 公司iCoupler 系列产品中广泛认可的对应器件相同,至今该系列出货量已超过3 亿片。表中双通道、3 通道和 4 通道 数字隔离器系列的数据速率最高可达25 Mbps,传播延迟低至32 ns。
表 1. 通过AEC Q100 认证的 i Coupler 隔离器

平面变压器本身是双向的,因此信号可以沿任一方向传送。在总通道数范围内,驱动通道和接收通道可以任意组合使用。 例如,双通道 ADuM120xW、3 通道 ADuM130xW 和 4 通道ADuM140xW 单独或一起可提供7种不同的通道配置(4-0、3-1、2-2、3-0、2-1、2-0、1-1),确保所有情形下都能采用最 佳解决方案。图4归纳了可提供的各种不同配置。

图 4. ADuM120xW/ADuM130xW/ADuM140xW的七种不同配置
iCoupler 技术有两个突出特点:支持高数据速率,以及可以采用低电源电流工作。iCoupler 通道耗用的电源电流主要取决于它所承载的数据速率。采用 3V 电源工作、数据速率最高为 2 Mbps 时, ADuM140xWS 两端及所有四个通道的总电源电流典型值为1.6 mA(最大值4 mA)。因为在ADuM140xWS 的隔离端或"热"端,电源来自电池本身(通过一个稳压器),所以低功耗十分重要。监控器也采用同一电压源供电,因 此,监控和通信电路所有元件的功耗越低越好。所有隔离产品均提供小尺寸、薄型、表贴8 引脚SOIC_W或16 引脚SOIC_W封装,并且已通过 UL、CSA 和 VDE 安全认证。隔离额定值 最高可达2.5 kV(有效值),工作电压最高可达400 V(有效值)。
iCoupler 技术孕育出isoPower 集成式隔离电源
i Coupler 技术最激动人心的一项成果是将电源输送与信号传输集成在同一封装中。现在,利用与信号隔离所用的微变压器相似的技术,可以跨越隔离栅输送电源,从而为电池组中的数据 隔离器提供完全集成的远程供电解决方案。本地电源供给振荡电路,它通过一个芯片级空芯变压器切换电流。输送至隔离端的电源经过整流和调节,稳定在 3.3 V 或 5 V。隔离端控制器 通过产生一个PWM 控制信号,对输出进行反馈调节,该控制信号经由一个专用iCoupler 数据通道送回本地端。 PWM控制信号调制振荡器电路,以控制送至隔离端的电源。使用反馈功能可以明显提高功率和功效比。
ADuM540xW 是4 通道数字隔离器,内置isoPower®集成式隔离DC-DC 转换器;输入电源为5.0 V 或3.3 V 时,可提供最高500 mW的稳压隔离功率。与标准iCoupler 器件一样,它可提供多种不同的通道配置和数据速率。由于isoPower 器件利用高频开关元件通过其变压器输电,因此进行 PCB 布局时必须特别小心,确保符合电磁辐射标准。有关电路板布局考量因素 的详细信息,请参考应用笔记 AN-0971 :" isoPower器件的辐射控制建议"。ADuM540x 系列目前正在进行 AEC-Q100 认证。
推荐阅读:



