【导读】ESD是Electro Static Discharge英文的缩写,中文含义即静电放电:处于不同电位的两个物体之间,由于直接接触或静电场感应导致的电荷传输(转移)。可见,静电与静电放电(ESD)是完全不同的物理概念或物理过程。一个是“静”,一个是“动”。 伴随着静电放电,往往有电量的转移、电流的产生和电磁场辐射。
1 何为静电
静电是物体表面过?;虿蛔愕木仓沟绾?。
1.静电是一种电能,它留存物体表面。
静电是正电荷 和负电荷在局部范围内失去平衡的结果;
静电是通过电子或离子转移而形成的。
2.静电现象是电荷的产生和消失的过程中产生的电现象的总称。

2 静电放电三要素
Q+M+D=ESD
● Q:一定积累的静电荷。
● M:放电途径,如金属接触、对地或低阻的泄放途径。
● D:静电敏感器件。
3 静电产生原理
电子围绕原子核运动,一有外力即脱离轨道,离开原来的原子而侵入其他的原子。

外力包含各种能量, 如动能,位能,热能,化学能,电磁能等。
A原子因缺少电子数而带有正电现象, 称为阳离子。
B原子因增加电子数而带有负电现象, 称为阴离子。

4 静电在电子工业中的危害
1.静电吸附灰尘,降低元件绝缘电阻(缩短寿命)。
2.静电放电破坏,使元件受损不能正常工作:静电放电时当放电电流过大(瞬时大电流可达几十A), 产生过高热能, 将会击穿元件。
三种击穿现象:
● 热击穿:P-N破坏;
● 介电击穿: 氧化层的破坏;
● 金属汽化: 金属线被汽化而开路。
3.静电放电辐射的电磁场幅度很大(可达几百V/m)频谱极宽(从几十兆到几千兆),对电子产品造成干扰甚至损坏。
5 ESD测试标准
目前IEC 61000-4-2看作是 ESD 测试的事实标准。我国的国家标准(GB/T 17626.2-1998)等同于IEC 61000-4-2。

常用消费类的测试采用接触4KV和空气8KV,某些高标准行业如车载类,会采用8KV和空气15KV。
6 电路级ESD防护标准
1.并联放电器件
常用的放电器件有TVS,齐纳二极管,压敏电阻,气体放电管等。

齐纳二极管(Zener Diodes) :利用齐纳二极管的反向击穿特性可以?;SD敏感器件。但是齐纳二极管通常有几十 pF 的电容,这对于高速信号(例如 500MHz)而言,会引起信号畸变。齐纳二极管对电源上的浪涌也有很好的吸收作用。
瞬变电压消除器TVS(Transient Voltage Suppressor):TVS 是一种固态二极管,专门用于防止 ESD 瞬态电压破坏敏感的半导体器件。与传统的齐纳二极管相比, TVS 二极管 P/N 结面积更大,这一结构上的改进使 TVS 具有更强的高压承受能力,同时也降低了电压截止率,因而对于?;な殖稚璞傅凸ぷ鞯缪够芈返陌踩哂懈眯Ч?。
TVS二极管的瞬态功率和瞬态电流性能与结的面积成正比。该二极管的结具有较大的截面积,可以处理闪电和 ESD所引起的高瞬态电流。TVS也会有结电容,通常0.3个pF到几十个pF。TVS有单极性的和双极性的,使用时要注意。
压敏电阻:压敏电阻也可以进行有效的瞬时高压冲击抑制,此类器件具有非线性电压- 电流 ( 阻抗表现 ) 关系,截止电压可达最初中止电压的 2 ~ 3倍。这种特性适合用于对电压不太敏感的线路和器件的静电或浪涌保护,如电源回路,按键输入端等。压敏电阻价格比TVS低不少,但是防护效果没有TVS好,且压敏电阻有寿命老化。
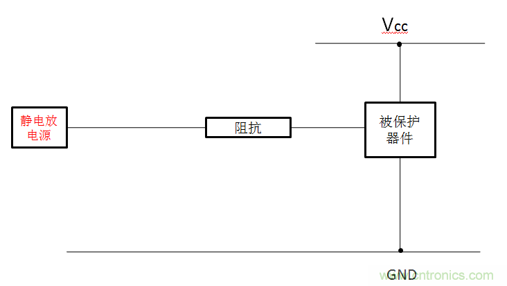
2.串联阻抗
一般可以通过串联电阻或者磁珠来限制ESD放电电流,达到防静电的目的。如图。如手机的高输入阻抗的端口可以串1K欧电阻来防护,如ADC,输入的GPIO,按键等。

3.增加滤波网络
用滤波器滤掉主要的能量也能达到静电防护的目的。

对于低频信号,如GPIO输入,ADC,音频输入可以用1k+1000PF的电容来做静电防护,成本可以忽略,性能不比压敏电阻差,如果用1K+50PF的压敏电阻(下面讲的复合防护措施),效果更好,经验证明这样防护效果有时超过TVS。
对于射频天线的微波信号,如果用TVS管,压敏等容性器件来做静电防护,射频信号会被衰减,因此要求TVS的电容很低,这样增加ESD措施的成本。对于微波信号可以对地并联一个几十nH的电感来为静电提供一个放电通道,对微波信号几乎没有影响,对于900MHZ和1800MHz的手机经常用22nH的电感。这样能把静电主要能量频谱上的能量吸收掉很多。
4.多层板进行ESD防护
当资金允许的情况下,选择多层板也是一种有效防止ESD的一种手段。在多层板中,由于有了一个完整的地平面靠近走线,这样可以使ESD更加快捷的耦合到低阻抗平面上,进而保护关键信号的作用。
5.电路板外围留保护带
这种方法通常是在电路板周围画出不加组焊层的走线。在条件允许的情况下将该走线连接至外壳,同时要注意该走线不能构成一个封闭的环,以免形成环形天线而引入更大的麻烦。
总之ESD虽然可怕,甚至会带来严重后果,但是,只要?;ず玫缏飞系缭春托藕畔撸敲淳湍苡行У姆乐笶SD的电流流入PCB中。以上内容供大家参考,希望能给您带来帮助。
推荐阅读:




